| CATEGORII DOCUMENTE |
| Arhitectura | Auto | Casa gradina | Constructii | Instalatii | Pomicultura | Silvicultura |


Racirea intermediara
Evitarea cresterii temperaturii de refulare, se realizeaza prin racirea vaporilor intre
refularea primei trepte de comprimare si aspiratia celei de-a doua. Acest proces se numeste
racire intermediara si se poate realiza cu apa sau cu agent frigorific.
Aceasta solutie poate fi utilizata atunci cand temperatura de refulare din prima treapta
de comprimare este mai mare decat temperatura de condensare. In figura 1 este prezentata
schema de principiu a unei instalatii frigorifice in doua trepte de comprimare si racire
intermediara cu apa. Figura 2.b reprezinta procesele de lucru in diagramele
termodinamice T-s.
Prin utilizarea apei ca agent de racire, vaporii supraincalziti refulati din prima treapta
se pot raci pana la o temperatura usor superioara celei a apei, diferenta de temperatura fiind de minim 10C. In aceste conditii este evident ca la sfarsitul racirii intermediare, vaporii de agent frigorific vor avea o temperatura apropiata de temperatura de condensare, asa cum se observa si pe diagrama. Racirea intermediara cu apa se realizeaza intr-un schimbator de caldura, denumit racitor intermediar (Ri).
Se observa in acest caz ca presiunea de refulare din prima treapta este egala cu presiunea de aspiratie din treapta a doua .
Analizind diagrama se observa usor ca lucrul mecanic consumat la instalatia frigorifica in doua trepte este mai mic ca lucrul mecanic consumat cu o instalatie frigorifica numai cu o treapta ,zona hasurata 1'-2'-II-2
Functionare:a se urmari schema si diagrama T-s
1-2 compresorul C1 de joasa presiune aspira vaporii de freon in punctual 1 ii comprima si ii refuleaza punctual 2 La refularea compresorului avem presiune mare creata de comprimarea vaporilor si temperatura ridicata deoarece prin comprimarea vaporilor creste temperatura .Daca ne uitam pe diagrama vedem ca procesul 1-2 este pe partea diagramei unde x=1 si inseamna vapori saturati deci compresorul aspira din vaporizator vapori saturati ii comprima si refuleaza vapori saturati cu presiune ridicata din cauza compresiei din cilindru si cu temp ridicata ca effect al comprimarii (comprimarea unui gaz duce la cresterea temperaturii interne)
2-1'Intre cele doua trepte de comprimare se produce racirea intermediara a vaporilor de agent frigorific agentul frigorific cedeaza caldura lichidului de racier
Presiunea de refulare a primei trepte este egala cu presiunea de aspiratie a celei de a doua trepte si se numeste presiune intermediara Pi
Se observa privind diagrama T-s ca 2-1' este tot in zona de vapori saturati x=1
1'-2' Compresorul C2 aspira vaporii saturati si raciti din 1' ii comprima si ii refuleaza ,ce se observa presiunea vaporilor saturati este crescuta datorita compresiei in cilindru compresorului , temperatura vaporilor refulati este mare deoarece prin procesul de comprimare creste temperatura vaporilor .
2'-3 Vaporii saturati de inalta presiune si cu temperatura ridicata intra in condensator are loc racirea lor ,Portiunea 2'-2" avem racirea vaporilor saturati si supraincalziti refulati din treapta de inalta presiune in 2" avem tot vapori saturati .
2"-3 vaporii saturati si raciti incep sa condenseze si vor trece prin starile de vapori saturati din punctual 2" pina la starea de lichid saturat din punctual 3
3-3' atentie 3-3' se afla pe curba cu x=1 deci lichid saturat,din condensator in punctual 3 iese lichid saturat (freonul este in stare lichida si saturat ) intra in subracitor ,la iesire din subracitor freonul este lichid saturat racit
3'-4 Laminarea
4-1 in vaporizator freonul schimba starea de agregare din stare lichida in stare gazoasa ,freonul ca sa schimbe starea de agregare :lichida-gazoasa absoarbe caldura .
si ciclul se reia
2) Schema de masina frigorifica cu racier intermediara agent racier freon injectat


Pe masura ce temperatura solicitata de consumatorul de frig este mai scazuta,trebuie realizta o temperatura de vaporizare to mai coborita.va rezulta si o presiune de vaporizare po mai mica.Cum temperatura mediului ambient care fixeaza temperatura si presiunea de condensare, tc,pc este constanta,rezulta ca raportul de comprimare va creste depasind valorile maxime admise resp max 8 amoniac si max 10 freon.In ac conditii comprimarea agentului frigorific intr-o treapta conduce la un randament scazut care influenteaza direct capacitatea frigorifica a compresorului (randament volumetric redus) ,si conduce la o temperatura de supraincalzire a vaporilor comprimati deosebit de periculoasa .
Pentru limitarea acestor inconveniente,comprimarea lichidului frigorific se face in mai multe trepte inseriate insotite de raciri intermediare astfel incit fiecare aspiratie de vapori sa fie cit mai apropiata de starea de saturatie.
Dintre instalatiile cu compresie multipla cele mai utilizate sunt cele cu 2 trepte de compresie , unde se pot obtine temperaturi de vaporizare minime de -50C pentru ammoniac si -65C pentru freon.
Functionarea masinii frigorifice in 2 trepte de comprimare:
Racirea vaporilor rezultati la refularea compresorului de presiune joasa Kjp este realizata prin injectarea partiala de lichid provenit de la condensator ,laminat la nivelul presiunii intermediare Pi in ventilul de reglare VLIP Desupraincalzirea vaporilor este doar partiala (procesul 2-2') asigurindu-se o stare de usoara supraincalzire a vaporilor aspirati de compresorul de inalta presiune Kip pentru o protectie impotriva patrunderii picaturilor de lichid..
In diagrama este evidentiata reducerile de temperatura la refularile compresoarelor t2 t3 comparabile cu cea a unei compresii intr-o singura treapta pina la Pc(t3*) ,este evidentiata si economia energetica realizata prin racirea intermediara respective aria hasurata din diag T-s
Realizarea comprimarii duble se poate face cu un compressor cu 2 trepte sau cu doua compresoare cu o treapta inseriate..In cazul compresorului in 2 trepte aceste compresoare au 3 sau 6 cilindri si vor functiona cu 2(4) cilindrii in treapta 1 si cu 1(2) cilindri in treapta 2..Debitul volumic este dublu in treapta 1 de JP


Ex de CHILER
Se disting:
Cond de apa racita T-R
Cond de by-pass pentru spalare instalatie si probe
Sch de caldura Freon in int conductelor -apa in exteriorul lor

Chiler se distinge la partea superioara condensatorul racit cu aer

Traseu conducte apa racita isolate cu Armaflex 19mm
Ulterior conductele vor fi protejate la exterior cu tabla

Rez de acumulare AR izolate se disting pompele de circulatie
CTA Centrala de tratare a aerului cu canalizatie de ALP


VCV Ventilo convectoare carcasate
La partea inferioara:
T/R apa racita
Condens
Aeroterme in hala de depozitare
Se disting cond T/R si condens montate in plasa orizontala


Daca temp de vaporizare necesara scade sub valorile -25 oC amoniac, - 35 oC freon inst cu o sg treapta de comprimare funct insuficient si apare necesitatea folosirii celei cu 2 trepte
se reduce eficienta inst (COP) deoarece
Pc=ct
COP=q0/lK
2.COP se micsoreaza pt ca creste lucrul mec de comprimare (lK)
3.daca se incearca marirea pres Pc creste temp de
4.scaderea lui F p0 este limitata la p0=0,4 bar
5.creste raportul de compresie
Daca creste P se inrautateste randamentul volumic al compresorului
Pt a atinge temp F -30 oC- amoniac se trece la folosirea inst cu 2 trepte de comprimare
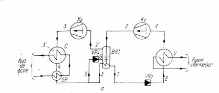
O inst cu 2 trepte are urmat parti componente
a) treapta de joasa presiune - vaporizator
compresorul de joasa pres (K1)
ventilul de laminare (VR1)

b) treapta de inalta pres - compresor (K2)
condensator ( C)
subracitor (SR)
ventil de laminare (VR1)
Aparat comun - schimbator de caldura cu tripla functiune
(BUTELIE DE RACIRE INTERMEDIARA)
Vaporii rezultati in vaporizatorul V (saturati) sunt aspirati de compresorul din treapta de joasa presiune K1 si comprimati pina la starea 2 ,vaporii sunt raciti in BRI pina la starea de vapori saturati 2' si impreuna cu vaporii formati in butelie suplimentar sunt aspirati de compresorul de inalta presiune K2 si comprimati pina la starea 3 si sunt refulati in condensatorul C In condensator are loc racirea vaporilor pina la starea 3' si apoi condenseaza pina la starea 4 (lichid saturat) Lichidul saturat din 4 este subracit pina la starea 5 in subracitorul SR apoi se divide in doua parti :o parte se injecteaza in BRI prin intermediul VR1 (ventil de reglaj) lamininduse pina la starea 6 in vederea racirii vaporilor refulati de compresorul K1 si a doua parte se subraceste in serpentina din interiorul buteliei pina la starea 7
Lichidul de stare 7 se injecteaza in vaporizatorul V prin int VR2 (ventil de reglaj 2) atingind starea 8
In continuare are loc vaporizarea lichidului cu primire de caldura de la consumatorul de frig (ag intermediary cedeaza caldura si se raceste) si ciclul se repeta
Functionarea B.R.I.
Schimbator de caldura cu 3 functii :
a). racirea vaporilor de stare 2
b). subraceste lichidul de stare 5-7
c). suplimenteaza debitul de vapori
aspirati de
Rol de : → vaporizator
→ separator de lichid
→ subracitor
De remarcat
Pi- presiune intermediara→B.R.I.
Rapoartele de presiune in cele 2 trepte sunt aproximativ egale
Π1=Pi/po ; Π2=Pc/Pi

|
Politica de confidentialitate | Termeni si conditii de utilizare |
Vizualizari: 2519
Importanta: ![]()
Termeni si conditii de utilizare | Contact
© SCRIGROUP 2025 . All rights reserved