| CATEGORII DOCUMENTE |
| Bulgara | Ceha slovaca | Croata | Engleza | Estona | Finlandeza | Franceza |
| Germana | Italiana | Letona | Lituaniana | Maghiara | Olandeza | Poloneza |
| Sarba | Slovena | Spaniola | Suedeza | Turca | Ucraineana |
DOCUMENTE SIMILARE |
|
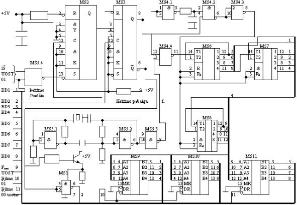
DANIO, SUKIMOSI KAMPO SKAITMENINIAI KEITIKLIAI
Panagrinėkime skaitmeninio danio Fmat matavimo interfeiso schemos veikim¹. is interfeisas paremtas stabilizuoto danio fst=I/Tst periodų Tst, upildančių matuojam¹ laiko interval¹ Tmat =I/Fmat, skaičiaus matavimu. Jį sudaro emo ir vidutinio integracijos laipsnio mikroschemos: IR NE grandinėlės MS1, MS4, MS5 (KP155LA3), J-K trigeriai MS2, MS3 (KP155TM2), 4 skilčių dvejetainiai skaitikliai MS9 MS11 (KP589AP16), tranzistorius T, kvarco kristalas Z, keletas rezistorių ir kondensatorių. Trigeriai MS2 ir MS3 realizuoja danio Fmat paduodamo į MS3 C įėjim¹, kontrolinio signalo formatuk¹. Padavus į MS2 S įėjim¹ loginio Æ signal¹, kurį suformuoja MS5.4 i DÆ bito ir i iėjimo uosto OIH irinkimo signalo, trigerio MS2 iėjime O atsiranda loginis I. Trigerio MS3 iėjime Q loginis 1 atsiranda, atsiranda tik atėjus Fmat signalo priekiniam frontui į MS3 įėjim¹ C. Dėl to paleidiamas laukiantis multivibratorius MS4.1 MS4.3, generuojantis trumpalaikį impuls¹, ivalantį skaitiklius MS6 MS8. Be to, loginis 1 trigerio MS3 iėjime atidaro grandinėlź MS4.4, per kuri¹ i MS5.3 iėjimo pasiduoda stabilizuoto danio fst signalas į MS6 T įėjim¹. Čia danio fst generatorius sudarytas i MS5.1 MS5.3, o 12 skilčių skaitiklis i MS6 MS8. Keitimo pabaigos signalas suformuotas MS3 Q iėjime ir paduodamas į vienos skilties įėjimo uost¹ MS1 adresu ÆÆH. is uostas gauna maitinim¹ per tranzistorių T tik tada, kai į tranzistoriaus bazź ateina uosto irinkimo signalas ÆÆH (i adreso ÆÆ ir BB4T signalų, įvykdius IN ÆÆH komand¹). Tuomet i uosto ÆÆH į daviklių magistralės linij¹ BD1 nuskaitomas keitimo pabaigos signalas. Atėjus sekančiam Fmat signalo priekiniam frontui, trigeris MS3 pereina į kit¹ stabili¹ būsen¹. Dėl to jo iėjime Q atsiranda loginis Æ, o Q loginis 1 (keitimo pabaiga), MS4.4 usidaro, o skaitikliai sustoja, isaugodami skaitmeninį kod¹, atitinkantį imatuot¹ danį Fmat, is kodas nuskaitomas į MKK davinių magistralź per formuotuvus MS9 MS11 dviem ciklais. Pirmuoju ciklu adresu 01H irenkamos mikroschemos MS9 ir MS10 ir nuskaitomas skaitiklių MS6, MS7 turinys. Antru ciklu adresu ÆÆH irenkamas įėjimo uostas MS11, per linijas D4 D7 nuskaitantis likusi¹ informacij¹: MS8 iėjimų turinį. Aktyvūs, esant loginiam nuliui, uostų irinkimo signalai čia ir kitais atvejais formuojami ARBA grandinėle: įėjimo uostui i signalų BB4T ir Uosto adresas; iėjimo uostui i signalų BB3P ir Uosto adresas. Uosto adresas formuojamas deifratoriumi o BB3P ir BB4T tai standartiniai MKK valdymo magistralės signalai.
Danio keitiklis DK-3 tai įrenginys, skirtas kintamos įtampos trifazių asinchroninių elektros variklių valdymui ir sūkių reguliavimui. Jis sukuria keičiamo danio ir įtampos trifazį elektros tinkl¹. Variklio sukimo momentas gali būti ilaikomas nepriklausomu nuo sūkių arba maėti jiems maėjant. Keitiklis leidia keisti danį nuo 0 iki 60 Hz ir valdyti variklius, kurių galia iki 15 kW. DK-3 veikia impulsų pločio moduliavimo principu, kas garantuoja sinusinź variklio apvijų srovės form¹. Danis gali būti keičiamas: rankiniu būdu keitiklio valdymo skydelyje arba distancinio valdymo pultelyje esančia rankenėle; analoginiais (0-5) mA, (0-20) mA, (4-20) mA, (0-10) V signalais i kitų įrenginių; automatikai specialios elektroninės schemos pagalba tokiu būdu, kad būtų palaikoma pastovi uduota valdomos sistemos parametro (slėgio, temperatūros, srauto ir kt.) reikmė. Keitiklis turi apsaugas: nuo iėjimo srovės padidėjimo (perkrautas variklis); per auktos arba per emos tinklo įtampos; tinklo fazės dingimo; per auktos keitiklio iėjimo elementų temperatūros; keitiklio iėjime utrumpinimo į 'emź' arba į tinklo fazź. Suveikus apsaugai ir inykus prieasčiai dėl kurios ji suveikė, keitiklis gali vėl automatikai įjungti variklį. Perdegus variklio apvijoms arba keitiklio iėjimo elementams keitiklis gali įjungti rezervinį įrenginį.
Sinchronizacijos mazgų formavimas. Panagrinėkime galios keitiklių skaitmeninės sinchronizacijos su tinklu mazgų sudarymo principus. Apsiribokime trifazio lygintuvo, skaitmeninės sinchronizacijos mazgo sukūrimu. Keitiklio tiristoriai turi būti komutuojami pagal įtampų vektorinź diagram¹ kas 1/6 periodo. Praktikai buvo įsitikinta, kad sinchronizacijos su tinklo įtampa momentais patogiausia laikyti fazinių įtampų teigiamų pusperiodių perėjimo per nulius momentus. Tuo principu sukonstruota skaitmeninės sinchronizacijos schema. i schema leidia suformuoti trumpalaikius impulsus UA, UB, UC, UA, UB, UC, atsirandančius fazinių įtampų UA, UB, UC, UA, UB, UC teigiamų pusperiodių pradiose. i schema patikimai generuoja sinchroimpulsus ir tuo atveju, kai tinklo įtampos nėra sinusinės. Schem¹ sudaro 6 identiki kanalai, kuriuose yra stiprintuvai ribotuvai 1, 4, 7, 10, 13, loginės IR NE grandinėlės su 3 įėjimais 2, 5, 8, 11, 14 ir 17, sinchronizacijos impulsų formatuvai 3, 6, 9, 12, 15 ir 18. Stiprintuvų ribotuvų, surinktų operacinių stiprintuvų, fiksuojančių nulinź įtamp¹, pagrindu iėjimai pajungiami prie IR NE grandinėlių virutinių įėjimų. Kiekvienos IR NE grandinėlės iėjimas pajungiamas prie kanalo impulsų formuotuvo įėjimo ir prie vidurinių kitų dviejų kanalų IR NE grandinėlių įėjimų. Visi stiprintuvai formuoja stačiakampės formos įtampas U1 U6 tuo metu, kai jų įėjimuose yra įtampų UA, UB, UC, UA, UB, UC, neigiami pusperiodiai, o teigiamų pusperiodių metu jų iėjimuose atsiranda Æ (ir tik tuomet iėjime bus loginis 1) intervaluose 2400<V<3600. Tuo būdu loginis 1 IR NE grandinėlės iėjime atsiranda sinchronizuojamos fazės įtampai pereinant 0, t.y., esant V=3600. iuo momentu ir paleidiamas trumpo sinchroimpulso formavimo įrenginiai, generuojantis įtampas UA, UB, UC, UA, UB, UC. is būdas naudingas, apsaugant sistem¹ nuo vienos fazės prapuolimo. Tuomet ios fazės stiprintuve ribotuve sukuriamas loginis 1 ir visa sistema nutraukia sinchroimpulsų generacij¹.
Greitaveikė skaitmeninė fazės impulsų moduliacija ir interfeisas. Valdomų galios keitiklių impulsinio fazinio valdymo sistemos (IFVS) daniausiai realizuojamos, panaudojant dviejų tolydinių (analoginių) įtampų vertikalaus palyginimo princip¹. Viena ių įtampų būna valdančioji, o kita pjūklo formos įtampa, generuojama kiekvienos fazės teigiamo pusperiodio pradioje ir besitźsianti vis¹ į pusperiodį. Pasinaudodami schema panagrinėkime IFVS sukūrimo dvifaziniam valdomam lygintuvui princip¹. io lygintuvo vidutinė ilyginta įtampa Uvid=1/2*Uvid0*(1+cosa), čia Uvid0=2Uf/p*m, priklauso nuo ventilių įjungimo kampo a, atskaitomo nuo teigiamo fazinės įtampos pusperiodio pradios (įtampos A ir A). Realizuojant tolydinź (analoginź) įtamp¹ IFVS, valdanti įtampa UVA sulyginama su pjūklo formos įtampa UPA (diagrama UVSA). Daniausiai įtampa UVA yra udaranti tam tikr¹ palyginimo element¹ (pvz., stiprintuv¹) įtampa, o UPA - atidaranti į element¹ įtampa. Kai įtampa UPA pasiekia valdančios įtampos reikmź UVA, palyginimo elementas atsidaro ir suformuojamas impulsas Ua (Ua įtampų diagrama), atidarantis atitinkam¹ ventilį kampu a. Jei UVA=UVA1 yra didesnė, tai atidarymo kampas a a taip pat turi didesnź reikmź. Kai valdymo įtampa uoliu sumaėja nuo UVA1 iki UVA2 vertės, gaunamas tarpinis kampas a , atsirandantis valdančiosios įtampos pokyčio metu. Nauj¹ valdančios įtampos reikmź UVA2 atitinkantis kampas a atsiranda sekančiame pusperiodyje. Tokiu būdu, tolydinė vertikalaus palyginimo IFVS patikimai generuoja valdymo impulsus, esant bet kokiems valdančios įtampos pokyčiams ir turi didiausi¹ greitaveiksmikum¹ impulsinių keitiklių valdymo sistemų tarpe.
Schemoje parodyta vieno kanalo didiausio greitaveiksmikumo skaitmeninė IFVS, veikianti vertikalaus palyginimo principu ir turinti ymiai didesnį tikslum¹ u tolydinź sistem¹. J¹ sudaro: n skilčių valdantį kod¹ UVS invertuojantis blokas 1, takto impulsų generatorius 2, nulio fiksavimo organas 3, takto skaitiklis 4, sumatorius 5 ir iėjimo impulsų formuotuvas 6. Į blok¹ 1 paduodamas valdantis kodas UVS, atitinkantis duot¹ valdymo kamp¹ a. I bloko 1 invertuotas kodas UVS paduodamas į n skilčių sumatoriaus A įėjimus. Į io sumatoriaus B įėjimus pajungti dvejetainio skaitiklio n iėjimai. Į sumatoriaus įėjim¹ P1 paduotas loginio 1 lygis U1. Sumatoriaus iėjimas Perpildymas P pajungtas prie impulsų formavimo bloko 6, generuojančio kanalo tiristoriaus paleidimo impulsus. Schema veikia taip. Nulio fiksavimo organas, kuris gali būti vienas i schemos kanalų, formuoja trumpus sinchroimpulsus Usinchr (diagrama Usinchr), laiko momentais, kai fazinės įtampos eina per 0. Veikiant iems impulsams, takto impulsų skaitiklis periodikai ivalomas ir pradeda skaičiuoti takto impulsų generatoriaus 2 impulsus (diagrama Utakt). Skaitmeninis kodas UPS, sukauptas skaitiklyje, auga proporcingai laikotarpiui, atskaitomas nuo paskutinio sinchroimpulso Usinchr pasirodymo momento, kuriame a.=0. is kodas parodytas diagramoje USVS laiptuotos kreivės pavidalu. Jis atitinka faziniam kampui V w*t, besikeičiančiam nuo 0 iki p. Kadangi į sumatoriaus A įėjim¹ paduodamas UVS, o į P1 įėjim¹ loginis 1, tai UVS +1= papildomam kodui nuo to kodo UVS, kuris atitinka duot¹ kamp¹ a. Į B įėjimus kaip tik ir paduodamas is kodas. Yra inoma, kad tiesioginio bei papildomo kodų suma visada lygi 0, atsirandant perneimo bitui. Be to, jei į B įėjimus bus paduotas didesnis kodas, tai perneimo bitas taip pat atsiranda. Tik tuo atveju suma nebus lygi nuliui.
Pateikti pavyzdiai patvirtina fakt¹, kad tiesioginio ir atvirktinio kodų suma duoda 0 ir perneimo bit¹ P. Be to, jei įvyko staigus a kodo sumaėjimas, o tuo metu kodas B įėjimuose pasidaro didesnis u sumaėjusį a kod¹, P perneimo iėjime tuoj pat atsiranda loginis 1, kuris panaudojamas kanalo tiristoriaus paleidimo impulsui formuoti. Skaitmeninės IFVS realizavimo tikslumas priklauso nuo skilčių n skaičiaus, apsprendiančio laiptelio auktį ULSB=Uat/2n-1, čia Uat atraminė įtampa, atitinkanti kamp¹ a p. Nuo n taip pat priklauso ir takto impulsų danis
ftakt=2n+1/Ttinklo
Jei ftinklo=1/Ttinklo=50 Hz, tai
ftakt=100*2n Hz
Tuomet, esant n=8,
ftakt=100*28=25,6 kHz,
esant n=12,
ftakt=100*212=409,6 kHz.
Panagrinėkime tokios sistemos ir MKK interfeis¹ 6 fazių tiristorinio keitiklio atveju. Loginė tokio interfeiso struktūra parodyta schemoje. Schema sudaryta 12 bitų a kodo atvejui. J¹ sudaro: blokas 1 vyresnio a kodo baito įvedimo uostas, blokas 2 jaunesnio a kodo baito įvedimo uostas, takto impulsų generatorius 3, nulį fiksuojantys organai 4 9, 12 bitų dvejetainiai skaitikliai 10 15, 12 bitų sumatoriai 16 21, kanalų tiristorių paleidimo impulsų formuotuvai 22 27. Jei tinklo danis ftinklo=50 Hz, tai takto impulsų danis turi būti ftakt=409,6 kHz. Kadangi nulio organai fiksuoja fazinių įtampų perėjimo per 0 momentus, o linijinių įtampų natūralios komutacijos momentai nuo jų atsilieka 300 tai a kodas, kurį perduos MKK per savo davinių magistralź DÆ - D7, iėjimo uostus 1 ir 2 į sumatorių įėjimo magistralź BÆ - B11, turi būti ne maesnis u 300. Tai turi būti dėl to, kad tiristorių paleidimo impulsai neateitų anksčiau u linijinių įtampų natūralios komutacijos momentus.
Mao galingumo puslaidininkinių pavarų
mikroprocesorinio valdymo interfeisas. Puslaidininkinės nuolatinės
srovės pavaros, kuriose realizuojamas impulsų trukmės
moduliacijos (ITM) principas, neretai konstruojamas pagal schem¹. ioje schemoje reversinį keitiklį sudaro
tranzistoriai V18 V21, untuoti atbuliniais diodais V22 V25. Kai
įjungti tranzistoriai V18 ir V21, variklis EV sukasi į vien¹ pusź, o
kai įjungti tranzistoriai V20 ir V19, EV sukasi į kit¹ pusź. Kad
reverso metu ivengti trumpo jungimo srovių, įjungti droseliai
Droselis
Loginė ITM keitiklio ir MKK interfeiso struktūra. J¹ sudaro: ITM keitiklis V1 V4, impulsinis greičio daviklis IGD, adresų deifratorius AD, skaitmeninis l keitiklis SlK, moduliacijos reimo nustatymo blokas MRB, impulsų skaitiklis IS, impulsų sekos tikrinimo blokas ISTB, galvalinio atriimo mazgai GAM, impulsinių stiprintuvų blokas ISB, kampo skaitmeninis keitiklis KSK, analoginis skaitmeninis keitiklis ASK, srovės ribotuvas SR, įėjimo uostai 40, 50 ir 54, iėjimo uostai 44, 48 ir 50. Blokas MRB per ivedimo uost¹ 40 nustato atitinkamų EV sukimosi kryptį, o per ivedimo uost¹ 50 reikiam¹ moduliacijos dėsnį. Duota impulsų trukmės l kodo reikmė davinių magistrale per ivedimo uost¹ 54 uraoma į SlK buferinį registr¹. I uosto 40 atėjus signalui Paleidimas, paleidiamas ITM takto impulsų generatorius (ftakto=1 kHz). Kiekvieno io impulso priekinio fronto momentu įvyksta davinių i SlK buferio perraymas į emyn skaičiuojantį skaitiklį ir generuojama galios ventilių atidarymo impulsų pradia. Buferio kodo nuskaitymas vyksta MKK takto impulsų daniu (2MHz) iki skaitiklis upildomas nuliais. Tada atsiranda galios ventilių udarymo impulsas (l pabaigos momentas). Schemoje realizuojamas neigiamas grįtamas ryys pagal srovź grandine: R GAM ASK, įvedimo uost¹ 56 ir magistralź DÆ - D7. Srovės I signalas, sukuriamas SlK bloke, yra programikai filtruojamas, 4 kartus matuojant srovės reikmź ir skaičiuojant vidutinź matavimų vertź. Neigiamo ryio pagal greitį signalas realizuojamas KSK ir IGD blokuose. KSK blokas veikia, palaipsniui upildant IGD impulsų intervalus inomo pastovaus danio impulsais. Kad padidinti bloko tikslum¹, jo skilčių skaičius pasirinktas 12. KSK informacija nuskaitoma dviem ingsniais. Pirmu ingsniu per įėjimo uost¹ 48 nuskaitomos jaunesnės informacijos skiltys BÆ - B7, o antru per įėjimo uost¹ 44 vyresnės B8 - B11. Kad nenuskaityti informacij¹ jos keitimosi metu, KSK sinchronizuojamas per įėjimo uost¹ 44. Galios keitiklių trumpų jungimų srovėms ivengti naudojamas ISTB, draudiantis vienu metu atidaryti ventilius V1 bei V4 arba V3 ir V2. Schemos valdymo algoritm¹ galima lanksčiai keisti, pasirenkant norim¹ program¹.






1).Prof. A. A. Bielskio kompiuterio elektronikos paskaitų konspektai.
2).www.pfi.lt/news_prietaisai.html#DK-3
|
Politica de confidentialitate | Termeni si conditii de utilizare |
Vizualizari: 2346
Importanta: ![]()
Termeni si conditii de utilizare | Contact
© SCRIGROUP 2025 . All rights reserved