| CATEGORII DOCUMENTE |
| Arhitectura | Auto | Casa gradina | Constructii | Instalatii | Pomicultura | Silvicultura |
|
AVIO Maior |

Centrale termice de perete cu boiler de acumulare cu camera de combustie deschisa si tiraj natural
AVIO 21 Maior
AVIO 24 Maior
|
|
- CARACTERISTICI GENERALE
AVIO Maior este o centrala termica ce produce apa calda menajera cu ajutorul unui boiler de acumulare cu serpentina din otel INOX (AISI 316 L) cu capacitate de 60 litri.
Gama este constituita din doua modele cu puteri utile de 21.000 kcal/h (24,4 kW) si 24.000 kcal/h (27,9 kW) si un randament util de peste 90 %.
Ambele versiuni sunt dotate cu un sistem de control electronic al aprinderii, al temperaturii si al modularii flacarii.
Circuitul hidraulic este dotat cu un schimbator apa-gaz din cupru si cu o valva cu 3 cai electrica ce permite, in functie de necesitate, circularea apei incalzite in schimbatorul primar in instalatia de incalzire sau in serpentina boilerului pentru producerea apei calde menajere.
Aportul de aer necesar combustiei in interiorul camerei etanse si evacuarea fumului sunt asigurate de un ventilator a carui functionare corecta este controlata de un presostat diferential.
|
|
DIMENSIUNI PRINCIPALE SI RACORDURI
DIMENSIUNI (mm)
|
|
INALTIME |
LATIME |
ADANCIME |
|
AVIO 21/24 |
|
|
|
RACORDURI
|
|
GAZ |
INSTALATIE INCALZIRE |
APA SANITARA |
||
|
|
G |
R |
M |
U |
E |
|
AVIO 21/24 |
|
|
|
|
|
V - racord electric
G - alimentare cu gaz
R - retur instalatie incalzire
M - tur instalatie incalzire
S - recirculare (optional)
U - iesire apa calda menajera
E - intrare apa rece
|
|
COMPONENTE PRINCIPALE
1 - Colector de fum
2 - Sonda NTC reglare si limita incalzire
4 - Schimbator primar
4 - Camera de combustie
5 - Arzator
6 - Pompa de circulatie
7 - Valva de gaz
8 - Valva cu trei cai motorizata
9 - Robinet umplere instalatie incalzire
10 - Valva automata aerisire
11 - Vas de expansiune
12 - Electrozi de aprindere si relevare
13- Sonda NTC sanitara
14- Termostat siguranta supratemperatura
15 - Boiler Inox 60 litri
16 - Presostat diferential lipsa apa
17 - Supapa de siguranta 8 bar (sanitara)
18- Robinet de golire boiler
19- Termostat de fum
20- Supapa de siguranta 3 bar incalzire
21- Robinet golire instalatie incalzire
|
|
PANOUL DE COMANDA
1 - Selector de temperatura incalzire
2 - Selector de temperatura apa calda menajera
3 - Led rosu
semnalizare blocari datorita
supratemperaturii si lipsei tirajului
cosului
4 - Led verde semnalizare prezenta tensiune
5 - Intrerupator Oprit / Vara / Iarna / Reset
6 - Led rosu semnalizare blocare aprindere
7 - Termometru instalatie incalzire
8 - Manometru instalatie incalzire
|
|
CIRCUITUL HIDRAULIC

1 - Valva de gaz
2 - Serpentina din Inox a boilerului
3 - Anod de magneziu
4 - Boiler
5 - Arzator principal
6 - Camera de combustie
7 - Schimbator de caldura primar
8 - Colector de fum
9 - Termostat de fum
10- Sonda NTC limita si reglare incalzire
11- Valva automata aerisire
12- Vas de expansiune
13- Termostat siguranta supratemp.
14- Robinet golire instalatie incalzire
15- Valva cu 3 cai motorizata
16- Sonda NTC sanitara
17- Micro-intrerupator presostat pompa
18- Presostat diferential lipsa apa
19- Supapa de siguranta 3 bar incalzire
20- Robinet de umplere instalatie incalz.
21- Supapa de siguranta 8 bar (sanit.)
22- Valva unidirectionala
23- Robinet de golire boiler
24- Pompa de circulatie
R - Retur instalatie incalzire
M - Tur instalatie incalzire
G - Alimentare cu gaz
U - Iesire apa calda menajera
E - Intrare apa rece
Apa calda pentru incalzire si pentru utilizare sanitara este produsa cu ajutorul unui circuit primar si al unuia secundar (sanitar) care sunt utilizate in functie de necesitate.
CIRCUITUL PRIMAR (CIRCUITUL DIN CENTRALA)
Circuitul primar cu dispozitivele de control si de siguranta relative, este pus in functiune de fiecare data cand intervine o cerere atat de incalzire cat si de tip sanitar.
- FUNCTIONARE
Caldura continuta in fumul produs de combustie este absorbita de lamelele din cupru ale schimbatorului apa-gaz (7) care, la randul sau, o cedeaza apei circulate prin interiorul sau de catre pompa centralei (24).
Apa calda este apoi circulata direct prin instalatia de incalzire sau poate fi deviata in interiorul serpentinei boilerului (2).
Aceasta depinde de pozitia valvei electrice cu 3 cai (15) care, in functie de necesitate, permite circulatia agentului primar prin tevile de tur (M) si retur (R) ale instalatiei sau il deviaza spre serpentina boilerului (2).
- POMPA DE CIRCULATIE
Functioneaza pe returul circuitului primar si este fixata pe grupul monobloc din bronz al valvei electrice cu trei cai.
Este conectata la grupul monobloc si la schimbatorul primar prin intermediul unor racorduri filetate.
Pompele utilizate difera in functie de puterea centralei (vezi graficele debit-sarcina hidraulica).
Pe corpul acesteia exista un racord filetat care racordeaza pompa la vasul de expansiune.
- GRAFICUL DEBIT - SARCINA HIDRAULICA
Forma curbei care reprezinta raportul dintre debit si sarcina hidraulica disponibila pentru instalatie depinde de turatia de functionare a pompei si de utilizarea sau nu a by-pass-ului instalatiei de incalzire (optional).
Curbele reprezentate in graficul alaturat se refera la:
- A = Pompa la turatia a treia
- B = Pompa la turatia a doua
- C = Pompa la turatia a treia cu by-pass-ul (optional) inserat
- D = Pompa la turatia a doua cu by-pass-ul (optional) inserat
AVIO 21 Maior
debit
[l/h]![]()

AVIO 24 Maior
debit
[l/h]![]()

- SCHIMBATORUL PRIMAR
Este un schimbator lamelar apa-gaz cu tevi cu aripioare din cupru la a carui iesire (tur) este pozitionat senzorul NTC de incalzire (2).
Cele patru tevi din care este constituit sunt conectate in serie (1) si dimensiunile sale difera in functie de puterea centralei.
Este racordat la iesirea din pompa (retur) si la turul circuitului primar prin intermediul tevilor mufate (3) ce etanseaza cu O-ringuri (5) blocate de cleme de siguranta adecvate (4).
- SISTEME DE SIGURANTA SI CONTROL
By-pass instalatie incalzire (1) (optional)
Garanteaza circulatia apei in circuitul primar (intre tur si retur) chiar si atunci cand rezistenta ridicata a instalatiei nu o permite.
Se monteaza intre tevile de racordare la turul si returul instalatiei.
Grup de umplere instalatie (5)
Este un robinet intercalat intre circuitul centralei si intrarea apei reci sanitare care permite aducerea in presiune a instalatiei de incalzire.
Locasul sau se afla in partea inferioara a grupului monobloc in care este infiletata.
Presostat diferential lipsa apa (2)
Releva diferenta de presiune la capetele pompei de circulatie.
Este instalat in grupul colector de tur (6) si este cuplat la un micro-intrerupator (3) care impiedica functionarea arzatorului cand pompa este blocata sau lipseste apa din circuitul de incalzire al centralei.
Evita supraincalzirea schimbatorului principal de caldura.
Supapa de siguranta 3 bar (4)
Evita ca in circuitul de incalzire sa fie depasita valoarea presiunii de siguranta (3 bar).
Este infiletata in partea posterioara a grupului colector de tur.
Interventia sa provoaca evacuarea apei din teava de tur.
Valva de aerisire automata (7)
Permite evacuarea automata a substantelor gazoase prezente eventual in circuitul de incalzire al centralei.
Valva este infiletata pe partea cu apa a vasului de expansiune, in timp ce la versiunile anterioare era pozitionata langa vasul de expansiune (8) de care era racordata prin intermediul unui tub (9).
Vasul de expansiune (8)
Compenseaza variatiile de volum determinate de incalzirea apei si permite limitarea variatiilor de presiune ale acesteia.
Are o presiune de pre-incarcare de 1 bar si o capacitate de 8 litri.
Este pozitionat in fata boilerului in
zona anterioara a aparatului.
Retur instalatie
Tur instalatie

Tur instalatie


CIRCUITUL HIDRAULIC
CIRCUITUL SECUNDAR (CIRCUITUL SANITAR)

Circuitul sanitar este utilizat de fiecare data cand este necesar sa se aduca la valoarea fixata temperatura apei din boiler si masurata cu senzorul NTC sanitar (8).
Aceasta se poate intampla atat in cazul unei preluari de apa calda menajera, cat si pentru recuperarea pierderilor prin dispersie termica ale apei din boiler.
- FUNCTIONARE
Ca urmare a unei cereri de tip sanitar, placa de modulare pune in functiune pompa centralei (10) si alimenteaza motorul valvei electrice cu 3 cai (9).
Deplasarea valvei in pozitie sanitara (vezi functionarea valvei electrice cu 3 cai) determina inchiderea tevii de retur (R) si deschiderea concomitenta a pasajului catre serpentina boilerului (3).
In acest mod este impiedicata circulatia in instalatia de incalzire, insa este permisa circulatia prin serpentina (3) care, prin peretii sai, cedeaza apei reci caldura continuta in apa din circuitul primar.
In aceasta faza este apoi exclusa functia de incalzire fata de care producerea de apa calda are prioritate.
- BOILERUL
Este un boiler cu serpentina cu capacitate totala de 60 litri (utila 54 litri) construit in intregime din otel INOX AISI 316 L si izolat total cu un invelis de polistiren ignifug.
Este constituit dintr-o camasa exterioara inchisa in partea inferioara de o flansa fixata cu 12 suruburi.
In interior este inserat un tub cilindric din otel INOX indoit in forma de spirala concentrica (serpentina) care se intinde pe toata inaltimea boilerului si prin peretii careia are loc schimbul termic dintre apa calda din circuitul primar si apa continuta in boiler.
Aceasta permite mentinerea apei din boiler la temperatura constanta si garanteaza, in prezenta unei preluari, productia instantanee de apa calda menajera (21.000 si 24.000 kcal/h in functie de versiuni).
Daca este necesar, este posibila extragerea serpentinei boilerului dupa ce s-a indepartat flansa de inspectie inferioara.
Functionarea normala si integritatea sa ii sunt garantate de urmatoarele dispozitive:
Anodul de magneziu (1)
Este inserat in boiler si il protejeaza de actiunea coroziunii cauzate de curentii galvanici.
Este infiletat in flansa inferioara.
Senzorul NTC al boilerului (NS) (8)
Permite placii electronice de modulare sa releve temperatura apei continuta in boiler.
Este fixata pe peretele exterior al boilerului si este inserata intr-o teaca de imersie.
Pe langa supapa de siguranta de 8 bar (7) care evita depasirea presiunii de siguranta din boiler, cuprinde :
Tur serpentina
-
un filtru, un robinet de golire a boilerului cu racord port-furtun (5) si
o valva unidirectionala ("4"
circ. sanitar) pentru a evita intoarcerea apei spre reteaua de
alimentare datorita incalzirii acesteia.
Valva unidirectionala
Retur serpentina
Are
rolul de a evita intoarcerea apei in reteaua de alimentare datorita
cresterii de presiune cauzata de incalzirea apei. Este
instalata pe intrarea de apa rece
Kit de recirculare (optional)
Iesire
apa calda
Permite
conectarea tevilor eventualei instalatii de recirculare a apei calde
menajere.
Consta dintr-un tub ce se insereaza in boiler dupa ce s-a demontat anodul cu dopul relativ.
In cazul instalarii kitului, anodul se infileteaza in partea terminala a tubului.
Intrare
apa rece
Dozator de polifosfati (optional)
Impiedica formarea de depozite de calcar pe serpentina boilerului. Acest kit se monteaza pe intrarea de apa rece.
Vas de expansiune sanitar (optional)
Compenseaza variatiile de volum cauzate de incalzirea apei din boiler. Are o capacitate de 2 litri si instalarea lui este oportuna in cazurile in care cresterea de presiune ajunge sa provoace interventia supapei de siguranta de 8 bar (7) .
Se monteaza in interiorul centralei utilizand un kit optional adecvat.
- VALVA CU 3 CAI MOTORIZATA
RETUR INSTALATIE RETUR SERPENTINA SEMNAL SANITAR
SEMNAL INCALZIRE
|
Este o valva cu 3 cai electrica ce actioneaza pe returul circuitului primar si care permite, in functie de cerere, trimiterea apei din centrala catre instalatia de incalzire sau catre serpentina boilerului.
Aceasta depinde de pozitia obturatorului (3) care, inchide pasajul catre instalatie deschizandu-l in acelasi timp catre boiler (pozitie sanitara) sau viceversa (pozitie incalzire).
Deplasarea obturatorului (3) in ambele pozitii se obtine alimentand motorul (1).
Cand este necesara deplasarea in pozitia incalzire, motorul (1) este alimentat de catre contactul termostatului de ambient, in timp ce in prezenta unei cereri de tip sanitar este actionat de placa de modulare.
Functionarea motorului, al carui numar de rotatii este redus de un sistem adecvat de angrenaje, presupune rotirea unui disc (6) fixat in mod excentric pe axul aceluiasi motor.
Miscarea discului implica deplasarea unui cuplaj adecvat (5) care, la fiecare rotatie de 180s, comprima (pozitie incalzire) sau elibereaza (pozitie sanitara) arcul de opozitie al obturatorului (4).
Retur
pompa Retur
instalatie Retur
serpentina

Ajungerea in pozitia ceruta (din punct de vedere hidraulic) provoaca deschiderea unui micro-intrerupator de cap de cursa (2) si inchiderea celuilalt.
Acesta permite intreruperea tensiunii la motor, blocandu-l in pozitia in care a ajuns si abilitand functionarea acestuia numai in prezenta unei cereri diferite (semnal sanitar sau de incalzire).
|
|
Circuitul este compus dintr-un arzator atmosferic si dintr-o valva de tip modulant, care permit combustia gazului respectiv reglarea debitului sau.
Alimentarea electrica a bobinelor principale (3) provoaca deschiderea ambelor obturatoare interne ale valvei permitand in acest mod trecerea gazului catre arzator.
Debitul/presiunea de iesire este apoi reglata actionand asupra stabilizatorului valvei gaz prin intermediul bobinei de modulare (1).
Prin intermediul duzelor (7) montate pe colectorul de gaz, combustibilul este injectat in tuburile Venturi (rampe) in interiorul carora se realizeaza amestecul aer-gaz care ulterior va fi aprins de scanteia produsa de electrodul de aprindere (5).
Valvele de gaz (Honeywell VK 4105 sau SIT SIGMA 845) sunt echipate cu doua bobine principale si una de modulare, comandate de catre placa electronica de reglare.
Pe bobina de modulare se efectueaza reglajele presiunii maxime si minime de iesire (vezi reglajele de gaz).
Bobinele electrice principale
Sunt doua bobine de tip ON-OFF care sunt alimentate (230 V CA) de catre circuitul de aprindere al placii electronice atunci cand este necesara aprinderea arzatorului.
In valva SIT SIGMA 845 sunt conectate din punct de vedere electric in paralel, in timp ce in valva Honeywell VK 4105 sunt conectate in serie si alimentate de la tensiune de retea redresata prin intermediul unei punti de diode aflate in interiorul conectorului de racordare (2).
Bobina de modulare
Este o bobina de joasa tensiune care este comandata de placa electronica de modulare.
Actioneaza aspra stabilizatorului valvei de gaz si permite varierea presiunii de iesire in mod proportional cu semnalul in curent continuu de care este parcursa.
SIT SIGMA 845


- ARZATORUL
Arzatorul este compus din tuburi Venturi orizontale (6) in care gazul este injectat de tot atatea duze (7) montate pe colectorul de gaz (8).
Numarul de duze, al caror diametru variaza in functie de gazul utilizat (vezi datele tehnice),este de 13 la versiunile de 21.000 kcal/h si 15 la versiunile de 24.000 kcal/h.
Aprinderea este realizata de catre placa electronica care controleaza atat electrodul de aprindere (5) cat si pe cel de relevare (4).
Electrozii de aprindere (5)
Sunt comandati de circuitul de aprindere al placii electronice care provoaca o descarcare electrica intre cei doi electrozi.
Sunt pozitionati pe partea anterioara a arzatorului intre prima si a doua rampa.
Electrodul de relevare (4)
Este controlat de placa electronica si releva realizarea aprinderii arzatorului.
Este pozitionat pe partea anterioara a arzatorului pe rampa alaturata electrozilor de aprindere.
|
|
REGLAJELE DE GAZ
Reglarea presiunilor maxime si minime se executa actionand aspra valvei de gaz si se efectueaza respectand valorile prezentate in tabelele relative fiecarui tip de centrala, pentru tipul de gaz corespunzator.
Dupa ce ati conectat un manometru diferential la iesirea valvei de gaz (6) si ati indepartat capacelul de protectie al suruburilor de reglare ale bobinei de modulare, procedati in felul urmator in functie de tipul de valva care echipeaza centrala:
- VALVA VK 4105 M (cu capacel de protectie galben)
Reglarea presiunii minime
- Dupa ce ati intrerupt alimentarea electrica a bobinei de modulare, actionati in sens orar asupra surubului "3" pentru a creste presiunea la arzator si in sens antiorar pentru a o reduce.
Reglarea presiunii maxime
(de efectuat dupa reglarea presiunii minime)
- Efectuati o preluare de apa calda menajera dupa ce ati reglat selectorul de temperatura la maxim.
Actionati in sens orar asupra piulitei "4" pentru a creste presiunea la arzator si in sens antiorar pentru a o reduce.
Bobina de modulare 5) Capacel de protectie galben
Cartus bobina modulare 6) Priza presiune iesire valva gaz
3) Piulita de reglare putere minima 7) Priza presiune intrare valva gaz
4) Piulita de reglare putere maxima 8) Stut racordare tub compensare
- VALVA VK 4105 M-M cu flansa integrata (cu capacel de protectie transparent)
Reglarea presiunii maxime
- Efectuati o preluare de apa calda menajera dupa ce ati reglat selectorul de temperatura la maxim.
Actionati in sens orar asupra piulitei "3" pentru a creste presiunea la arzator si in sens antiorar pentru a o reduce.
Reglarea presiunii minime
(de efectuat dupa reglarea presiunii maxime)
- Dupa ce ati intrerupt alimentarea electrica a bobinei de modulare, actionati in sens orar asupra surubului "4" pentru a creste presiunea la arzator si in sens antiorar pentru a o reduce.
Bobina de modulare 5) Capacel de protectie transparent
2) Cartus bobina de modulare 6) Priza presiune iesire valva gaz
3) Piulita de reglare putere minima 7) Priza presiune intrare valva gaz
4) Piulita de reglare putere maxima 8) Stut racordare tub compensare
- VALVA SIT 845
Reglarea presiunii maxime- Efectuati o preluare de apa calda menajera dupa ce ati reglat selectorul de temperatura la maxim.
Actionati in sens orar asupra piulitei "3" pentru a creste presiunea la arzator si in sens antiorar pentru a o reduce.
Reglarea presiunii minime sanitare
(de efectuat dupa reglarea presiunii maxime)
- Dupa ce ati
intrerupt alimentarea electrica a bobinei de modulare, actionati
in sens orar asupra surubului rosu "2" pentru a creste presiunea
la arzator si in sens antiorar pentru a o reduce.
- TRANSFORMAREA PENTRU FUNCTIONAREA CU ALT TIP DE GAZ
Adaptarea la un tip de gaz diferit de cel pentru care centrala a fost prevazuta din fabricatie, se realizeaza utilizand kiturile corespunzatoare (pentru metan sau GPL) furnizate la cerere de catre Immergas.
Transformarea consta in inlocuirea duzelor arzatorului si in mutarea puntii "METAN - GPL" (CM1) aflata pe placa de modulare.
Presiunea maxima si minima sanitara vor fi reglate apoi pe valva de gaz in modul descris mai sus.
Se efectueaza apoi reglarea puterii maxime in faza de incalzire si a presiunii de aprindere a arzatorului actionand asupra trimmer-elor respective montate pe placa de modulare (vezi functionarea placii de modulare).
|
|
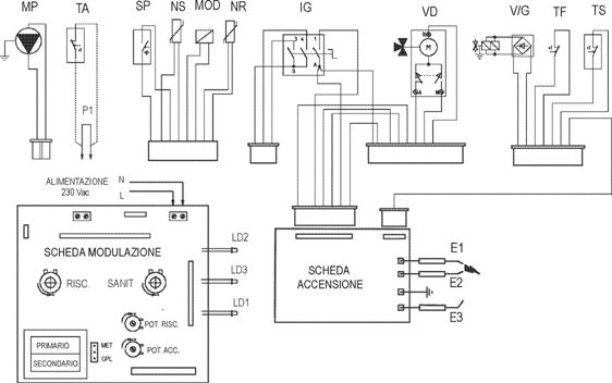
CIRCUITUL ELECTRIC
APR. LENT. SANIT. INCAL. PUT. INC. PRIMAR SECUNDAR PLACA DE MODULARE PLACA
DE APRINDERE ALIMENTARE 230 V CA
E1/E2 - Electrozi de aprindere
E3 - Electrod de relevare
F - Siguranta fuzibila
IG - Intrerupator general
LD1 - Led blocare supratemp./cos
LD2 - Led blocare lipsa aprindere
LD3 - Led prezenta tensiune
MOD - Bobina modulatoare
MP - Pompa de circulatie
NR - Sonda NTC incalzire
NS - Sonda NTC sanitara
P1 - Punte termostat ambient
SP - Microintr. fluxostat pompa
TF - Termostat de fum
TA - Termostat de ambient (optional)
TS - Termostat sigur. supratemperatura
VD - Valva cu trei cai electrica
VG - Valva de gaz
Circuitul electric este gestionat de o placa electronica modulanta la care sunt conectate dispozitivele electrice ale aparatului.
Dispozitivele de control si siguranta inserate in circuit actioneaza in parte la tensiunea din retea, iar pe de alta la joasa tensiune.
CIRCUITUL DE 230 V AC
|
Electrod de relevare (E3) |
Releva realizarea aprinderii arzatorului, prin ionizarea flacarii de care este acoperit. Este conectat la circuitul de aprindere/relevare al placii de reglare. |
|
|
|
|
|
Siguranta fuzibila |
Intrerupe alimentarea circuitului atunci cand curentul absorbit creste peste 2A. Este montata pe placa de modulare. |
Siguranta fuzibila 2A - 250V |
|
|
In functie de pozitia sa permite: |
|
|
|
|
Intrerupator general (IG) |
0
RESET |
- circuit nealimentat - functionare in regim sanitar - functionare in regim sanitar si de incalzire - deblocare
dupa interventia sigurantei la lipsa |
Intrerupator dublu cu 3 pozitii + o pozitie de reset cu revenire |
|
|
|
|
|
||
|
Termostat de siguranta cos (TF) |
In caz de tiraj necorespunzator al cosului intrerupe alimentarea bobinelor valvei de gaz. Este instalat pe colectorul de fum. |
Termostat clicson cu doua contacte |
||
|
|
|
|
||
|
Termostat de siguranta la supratemperatura (TS) |
La depasirea temperaturii de siguranta (100C), termostatul intrerupe alimentarea bobinelor principale ale valvei de gaz (VG). Este instalat pe tubul de iesire al schimbatorului principal. |
Termostat clicson cu doua contacte |
||
|
|
|
|
||
|
Termostat de ambient (TA) (optional extern) |
Abiliteaza functionarea in faza de incalzire atunci cand temperatura ambientului este inferioara celei cerute. Permite alimentarea pompei si a valvei electrice cu 3 cai. |
Intrerupator cu doua contacte curate deschis = incalzire OFF inchis = incalzire ON |
||
COMPONENTE ALIMENTATE LA 230V CA
|
Pompa de circulatie (MP) |
Este alimentata prin intermediul contactului termostatului de ambient atunci cand exista o cerere de tip incalzire si de catre placa de modulare atunci cand exista o cerere de tip sanitar sau anti-inghet. Realizeaza circulatia apei in circuitul primar. |
|
|
|
Electrozi de aprindere(E1-E2) |
Provoaca o descarcare electrica de inalta tensiune (circa 16 kV) la contactul cu care amestecul aer-gaz se aprinde. Sunt comandati de transformatorul de aprindere al circuitului de aprindere (PLACA APR.) |
|
|
|
|
Placa de modulare |
Este alimentata atunci cand intrerupatorul general este in pozitie VARA sau IARNA. (vezi functionarea placii de modulare) |
|
|
|
|
Circuit aprindere (PLACA APRINDERE) |
Este comandata de placa de modulare atunci cand este ceruta aprinderea arzatorului. Controleaza dispozitivele necesare in faza de aprindere (valva de gaz, electrozi de aprindere) si la relevarea flacarii (electrod de ionizare). |
|
|
|
|
Valva cu 3 cai electrica (VD) |
Permite devierea fluxului de agent primar din instalatia de incalzire spre serpentina boilerului si viceversa. Este alimentata de placa de modulare atunci cand exista o cerere de tip sanitar si anti-inghet sau prin intermediul contactului termostatului de ambient atunci cand exista o cerere de tip incalzire. |
|
|
|
|
Valva de gaz (VG) (bobine principale) |
Este alimentata de la circuitul de aprindere atunci cand este necesara aprinderea arzatorului. Permite trecerea gazului la arzator. |
CIRCUITUL DE JOASA TENSIUNE
SISTEME DE SIGURANTA si CONTROL
|
Senzor incalzire (NR) |
Permite placii de modulare sa masoare temperatura apei de pe turul circuitului primar. Defectarea sa blocheaza functionarea arzatorului atat la incalzire, cat si in regim sanitar. Este pozitionat la iesirea din schimbatorul principal. |
Senzor NTC 10 KOhm - 25 sC |
|
|
|
|
|
Senzor sanitar (NS) |
Permite placii de modulare sa masoare temperatura apei calde continute in boiler. Defectarea sa blocheaza functionarea arzatorului in faza sanitara. Este inserat intr-un orificiu aflat pe peretele boilerului pe care este fixat. |
Senzor NTC 10 KOhm - 25 sC |
|
|
|
|
|
Presostat siguranta (SP) |
Actioneaza asupra placii de modulare si permite intreruperea alimentarii la placa electronica in caz de pompa blocata sau de lipsa apa in circuitul primar. |
Intrerupator cu doua contacte |
|
Bobina de modulare (MOD) |
Este alimentata de placa de modulare cu un curent continuu variabil. Permite varierea presiunii de gaz la arzator. |
|
|
FAZA DE INCALZIRE
IARNA PLACA
DE MODULARE INCAL

(*) Numai la valva de gaz Honeywell VK 4105, bobinele principale ale valvei de gaz sunt alimentate la tensiunea din retea, redresata prin intermediul unei punti de diode (puntea de diode este inserata in conectorul de racordare la valva)
Functionare
Cu intrerupatorul general (IG) in pozitia IARNA se alimenteaza placa de modulare.
Inchiderea contactului termostatului de ambient (TA) pune in functiune pompa de circulatie (MP) si inchiderea in consecinta a presostatului pompei (SP).
Prin intermediul contactului in repaus "C" al releului RL1, este alimentat motorul (M) al valvei cu 3 cai (VD), care ramane in functiune pana cand intrerupatorul de cap de cursa "N" se deschide ca urmare a ajungerii in pozitia de incalzire.
Daca circuitul de joasa tensiune releva prin intermediul senzorului NTC de incalzire (NR) ca temperatura apei din centrala este inferioara celei corespunzatoare reglajului efectuat pe panoul de comanda, placa va inchide contactul releului de cerere (RT).
Aceasta permite alimentarea circuitului de aprindere (PLACA DE APR.), care alimenteaza electrozii de aprindere (E1-E2), iar apoi, cu consensul termostatului de supratemperatura (TS) si al termostatului de fum (TF), alimenteaza bobinele valvei de gaz (VG).
Realizarea aprinderii arzatorului este relevata tot de catre circuitul de aprindere prin intermediul electrodului de ionizare (E3).
N.B. : La fiecare stingere datorita atingerii temperaturii fixate a agentului termic, circuitul de modulare blocheaza functionarea arzatorului in regim de incalzire pentru un interval de150 secunde.
CIRCUITUL ELECTRIC
FAZA SANITARA
PLACA
DE MODULARE INCAL (VARA)

(*) Numai la valva de gaz Honeywell VK 4105, bobinele principale ale valvei de gaz sunt alimentate la tensiunea din retea, redresata prin intermediul unei punti de diode (puntea de diode este inserata in conectorul de racordare la valva)
Functionare
Cu intrerupatorul general (IG) in pozitia VARA sau IARNA se alimenteaza placa de modulare.
Daca temperatura relevata prin intermediul senzorului NTC sanitar (NS) este inferioara celei fixate pe panoul de comanda cu potentiometrul sanitar, circuitul de joasa tensiune excita releul RL1.
Comutarea contactelor releului RL1 permite alimentarea pompei de circulatie (MP) si a motorului (M) valvei cu 3 cai (VD), care ramane in functiune pana cand intrerupatorul de cap de cursa A se deschide ca urmare a ajungerii in pozitia sanitara.
Intre timp, circulatia apei in interiorul circuitului primar determina inchiderea presostatului pompei (SP) si in consecinta excitarea releului RT.
Aceasta permite alimentarea circuitului de aprindere (PLACA DE APR.), care alimenteaza electrozii de aprindere (E1-E2), iar apoi, cu consensul termostatului de supratemperatura (TS) si al termostatului de fum (TF), alimenteaza bobinele valvei de gaz (VG).
Realizarea aprinderii arzatorului este relevata tot de catre circuitul de aprindere prin intermediul electrodului de ionizare (E3).
PLACA ELECTRONICA DE MODULARE
(GPL/METAN) POT. MAX. INCALZIRE POT. APR. LENTA SIGUR. FUZIBILA TEMP. INCALZ. TEMP. SANIT. TRANSFORMATOR

Modelele din seria AVIO MAIOR sunt echipate in interiorul panoului de comanda cu o placa electronica care, actionand asupra unei bobine, realizeaza modularea liniara a puterii arzatorului.
Placa este alimentata atunci cand intrerupatorul general (IG) este in pozitia VARA sau IARNA.
- FUNCTIONARE
Cerere incalzire
Cererea termostatului de ambient (TA) determina functionarea pompei (MP).
Inchiderea in consecinta a intrerupatorului presostatului de apa (SP) abiliteaza functionarea placii de modulare.
Daca temperatura relevata de catre senzorul NTC de incalzire (NR) este inferioara celei fixate cu potentiometrul de incalzire (RISC), placa va inchide contactul releului de cerere (RT).
Acesta determina alimentarea circuitului de aprindere (PLACA DE APRINDERE) si initierea ciclului de aprindere.
In primele 8 secunde dupa realizarea alimentarii valvei de gaz, curentul bobinei de modulare este limitat de reglarea efectuata cu ajutorul trimmerului de aprindere lenta (POT. APR. LENTA), in timp ce pe durata functionarii este variata in mod direct proportional diferenta dintre temperatura fixata si cea relevata.
Aceasta permite cresterea presiunii gazului la arzator atunci cand diferenta este marea si sa o reduca la apropierea celor doua valori.
La depasirea valorii fixate este deschis contactul releului RT cu stingerea in consecinta a arzatorului, a carui reaprindere datorita aceleiasi cereri ramane inhibata pentru 150 secunde.
Cerere sanitara
Daca temperatura relevata de senzorul NTC pozitionat pe boiler (NS) este inferioara celei fixate cu potentiometrul sanitar (SANIT), circuitul de joasa tensiune excita releul RL1.
Acesta realizeaza alimentarea motorului valvei electrice cu 3 cai (VD) si a pompei de circulatie (MP).
Functionarea corecta a pompei determina inchiderea micro-intrerupatorului presostatului pompei (SP), fapt ce permite aprinderea arzatorului in mod analog fazei de incalzire.
Modularea flacarii se realizeaza avand ca referinta temperatura de tur relevata de senzorul de incalzire (NR), care este variata in functie de diferenta dintre temperatura fixata cu potentiometrul sanitar (SANIT) si cea masurata cu senzorul sanitar (NS).
Atunci cand temperatura masurata de senzorul sanitar (NS) depaseste valoarea ceruta, este deschis contactul releului RT, care este inchis imediat ce temperatura scade.
Daca pe timpul functionarii senzorul de incalzire (NR) masoara o temperatura de peste 90 sC, este deschis contactul releului RT, care este inchis imediat ce temperatura scade la 75 sC.
|
|
Cerere anti-inghet centrala
Atunci cand temperatura relevata de senzorul NTC de incalzire (NR) scade sub 4 sC, placa alimenteaza pompa de circulatie (MP) si permite aprinderea arzatorului.
Generatorul este mentinut in functiune cu arzatorul la puterea minima pana la atingerea unei temperaturi in centrala de 43 sC.
Ca urmare a acestei cereri placa alimenteaza si motorul valvei electrice cu 3 cai (VD) care pe durata functionarii in faza anti-inghet se gaseste in pozitie sanitara.
|
|
INTRARI
|
Senzor incalzire (NR) |
Este o rezistenta variabila invers proportional cu temperatura apei de pe turul circuitului de incalzire. Este utilizat si ca termostat limita (90sC). |
Senzor NTC 10 kOhm la 25 sC |
|
|
|
|
|
Senzore sanitar (NS) |
Este o rezistenta variabila invers proportional cu temperatura apei continuta in boiler. |
Senzor NTC 10 kOhm la 25 sC |
|
|
|
|
|
Siguranta lipsa apa (SP) |
In caz de pompa blocata sau de lipsa a apei in interiorul circuitului primar nu permite aprinderea arzatorului intrerupand alimentarea releului RT. |
Intrerupator cu doua contacte |
|
|
|
|
|
Aprindere lenta (LA) |
Este un semnal la 230 Volt AC care indica realizarea alimentarii bobinelor principale ale valvei de gaz. In faza de aprindere permite placii de modulare sa limiteze pentru 8 secunde curentul transmis bobinei de modulare (vezi trimmerul de reglare aprindere lenta). |
|
|
Bobina de modulare (MOD) |
Este un semnal in curent continuu care comanda bobina de modulare si permite varierea presiunii gazului la arzator. |
|
|
|
|
Releu pompa / valva cu 3cai (RL1) |
Este un releu care, in urma unei cereri de tip sanitar sau anti-inghet, realizeaza alimentarea pompei de circulatie si a valvei electrice cu 3 cai. |
|
|
|
|
Releu cerere (RT) |
Este un releu unipolar care este excitat atunci cand este necesara aprinderea arzatorului si care presupune alimentarea circuitului de aprindere (PLACA DE APRINDERE). |
REGLAJE
|
Potentiometru de incalzire (INC.) |
Permite fixarea temperaturii apei necesare pentru incalzire intre 38 sC si 85 sC. |
|
|
|
|
Potentiometru sanitar (boiler) (SANIT.) |
Permite fixarea temperaturii apei din boiler intre 20 sC si 60 sC. |
|
|
|
|
Trimmer putere max inc. (POT. MAX INC.) |
Permite reglarea puterii maxime in regim de incalzire la valoarea rezultata din calculul necesarului de caldura al spatiilor de incalzit. |
|
|
|
|
Trimmer aprindere lenta (POT. APR. LENTA) |
Permite reglarea curentului la bobina de modulare si deci a presiunii gazului la arzator in timpul fazei de aprindere. Deconectand senzorul NTC de incalzire (NR) inainte de aprinderea centralei, la refacerea legaturii placa transmite bobinei de modulare curentul de aprindere lenta pentru o perioada de 30 secunde. |
|
|
|
|
Selector Metan / GPL (CM1) |
Adapteaza parametrii de modulare la tipul de gaz pentru care este prevazuta centrala. |
FUNCTII DE PROTECTIE SI DE SIGURANTA
|
Siguranta defectare |
Defectarea senzorului sanitar (NS) interzice functionarea in regim sanitar. Defectarea senzorului de incalzire (NR) interzice functionarea in regim de incalzire si sanitar. |
|
|
|
|
Post-circulare pompa |
Pentru evitarea supraincalzirii schimbatorului apa-gaz, pompa de circulatie este mentinuta in functiune pentru 30 secunde: - la terminarea unei cereri de incalzire (deschiderea termostatului de ambient) daca temperatura din centrala este peste 50 sC - la terminarea unei cereri sanitare - la terminarea unei cereri anti-inghet In toate cazurile, impreuna cu pompa este alimentata si valva electrica cu 3 cai. |
|
|
|
|
Anti-blocare pompa / |
Dupa 24 de ore de inactivitate, pompa de circulatie si valva cu 3 cai sunt puse in functiune pentru o perioada de 30 secunde. |
SEMNALIZARI
|
LED 1 (led rosu)
|
|
LED 3 (led verde)
|
|
LED 2 (led rosu)
|
|
In functie de stadiul lor indica: |
|
|
|
|
|
|
|
|
|
stins |
|
stins |
|
stins |
|
- centrala oprita (lipsa alimentare electrica) |
|
|
|
|
|
|
|
|
|
stins |
|
aprins |
|
stins |
|
- centrala alimentata electric |
|
|
|
|
|
|
|
|
|
stins |
|
aprins |
|
aprins |
|
- interventie blocare datorita lipsei aprinderii |
|
|
|
|
|
|
|
|
|
aprins |
|
aprins |
|
stins |
|
interventie blocare datorita supratemperaturii interventie
blocare datorita tirajului necorespunzator |
|
|
SECVENTA DE FUNCTIONARE AVIO Maior
|
Regim de incalzire |
|
Regim sanitar |
||||
|
PUNERE SUB TENSIUNE |
|
PUNERE SUB TENSIUNE |
||||
|
Intrerupator general in pozitia IARNA |
|
Intrerupator general in pozitia VARA sau IARNA |
||||
|
|
|
|
||||
|
ALIMENTARE PLACA DE REGLARE |
|
ALIMENTARE PLACA DE REGLARE |
||||
|
Intrerupatorul
general in pozitia IARNA |
|
Intrerupatorul
general in pozitia VARA sau IARNA |
||||
|
|
|
|
||||
|
CERERE DE INCALZIRE |
|
CERERE SANITARA |
||||
|
Inchidere intrerupator termostat de ambient |
|
Temperatura apei din boiler inferioara temperaturii fixate |
||||
|
|
|
|
||||
|
ALIMENTARE POMPA SI VALVA CU 3 CAI |
|
ALIMENTARE POMPA SI VALVA CU 3 CAI |
||||
|
Inchiderea contactului termostatului de ambient alimenteaza pompa de circulatie si valva cu 3 cai. Valva este adusa in pozitia incalzire. |
|
Placa de modulare alimenteaza pompa de circulatie si valva electrica cu 3 cai. Valva este adusa in pozitia sanitara. |
||||
|
|
|
|
||||
|
|
INCHIDERE MICRO-INTRERUPATOR PRESOSTAT POMPA |
|
||||
|
|
Circulatia apei in interiorul circuitului primar provoaca inchiderea intrerupatorului presostatului de lipsa apa |
|
||||
|
|
|
|
||||
|
|
ALIMENTARE CIRCUIT DE APRINDERE |
|
||||
|
|
Placa de modulare alimenteaza circuitul de aprindere |
|
||||
|
|
|
|
||||
|
|
ALIMENTAZIONE ELETTRODI ACCENSIONE |
|
||||
|
|
Circuitul de aprindere alimenteaza electrozii de aprindere |
|
||||
|
|
|
|
||||
|
|
ALIMENTARE BOBINE VALVA DE GAZ |
|
||||
|
|
Cu consensul termost. de supratemperat. circuitul de apr. alimenteaza bobinele valvei de gaz |
|
||||
|
|
|
|
||||
|
|
APRINDERE ARZATOR (LENTA) |
|
||||
|
|
Pentru cateva secunde placa transmite bobinei de modulare curentul de aprindere lenta |
|
||||
|
|
|
|
||||
|
|
RELEVARE FLACARA |
|
||||
|
|
Prin intermediul electrodului de relevare, circuitul de aprindere releva realizarea aprinderii arzatorului. |
|
||||
|
|
|
|
||||
|
|
CENTRALA IN FUNCTIUNE |
|
||||
|
|
Arzatorul functioneaza la o putere variabila in functie de tipul de cerere, de reglajele/valorile de temperatura fixate si de cele relevate de senzorii NTC |
|
||||
DATE TEHNICE AVIO MAIOR
|
|
|
AVIO 21 MAIOR |
AVIO 24 MAIOR |
|
Putere termica in focar nominala |
kW (Kcal/h) |
|
|
|
Putere termica in focar minima |
kW (Kcal/h) |
|
|
|
Putere termica utila nominala |
kW (Kcal/h) |
|
|
|
Putere termica utila minima |
kW (Kcal/h) |
|
|
|
Randament util la putere nominala |
|
|
|
|
Randament util la 30 % din puterea nominala |
|
|
|
|
|
|
|
|
|
|
|
|
|
|
|
|
|
|
|
Diametru duze (G20) |
mm |
|
|
|
Presiune de alimentare (G20) |
mbar (mm H2O) |
|
|
|
Diametru duze (G30) |
mm |
|
|
|
Presiune de alimentare (G30) |
mbar (mm H2O) |
|
|
|
Diametru duze (G31) |
mm |
|
|
|
Presiune de alimentare (G31) |
mbar (mm H2O) |
|
|
|
|
|
|
|
|
Presiune maxima de lucru circuit incalzire |
bar |
|
|
|
Temperatura maxima de lucru circuit incalzire |
sC |
|
|
|
Temperatura reglabila incalzire |
sC |
|
|
|
Vas de expansiune volum total |
l |
|
|
|
Preincarcare vas de expansiune |
bar |
|
|
|
Continut de apa al generatorului |
l |
|
|
|
Sarcina hidraulica disponibila la debit 1000 litri/h |
kPa (m H2O) |
|
|
|
Putere termica utila la producerea de apa calda menajera |
kW (Kcal/h) |
|
|
|
Temperatura reglabila apa calda menajera |
sC |
|
|
|
Limitator de flux |
l/min |
|
|
|
Presiune minima dinamica circuit sanitar |
bar |
|
|
|
Presiune maxima de lucru circuit sanitar |
bar |
|
|
|
Debit specific cu DT 30sC |
l/min |
|
|
|
Debit specific in serviciu continuu cu DT 30sC |
l/min |
|
|
|
Capacitate utila boiler IMMERGAS |
l |
|
|
|
Greutate centrala plina |
kg |
|
|
|
Greutate centrala goala |
kg |
|
|
|
|
|
|
|
|
Alimentare electrica |
V / Hz |
|
|
|
Curent absorbit nominal |
A |
|
|
|
Putere electrica instalata |
W |
|
|
|
Putere absorbita de pompa de circulatie |
W |
|
|
|
Protectie instalatie electrica aparat |
|
IPX4D |
IPX4D |
|
Rezistenta circuit de fum al centralei |
Pa |
|
|
PARAMETRII DE COMBUSTIE
(cu temperatura aerului de combustie 15 sC)
|
|
|
AVIO 21 MAIOR |
AVIO 24 MAIOR |
||||
|
|
|
G20 |
G30 |
G31 |
G20 |
G30 |
G31 |
|
Debit masic de fum la putere nominala |
kg/h |
|
|
|
|
|
|
|
Debit masic de fum la putere minima |
kg/h |
|
|
|
|
|
|
|
CO2 la putere nominala |
|
|
|
|
|
|
|
|
CO2 la putere minima |
|
|
|
|
|
|
|
|
CO la 0% de O2 la putere nominala |
ppm |
|
|
|
|
|
|
|
CO la 0% de O2 la putere minima |
ppm |
|
|
|
|
|
|
|
Nox la 0% de O2 la putere nominala |
ppm |
|
|
|
|
|
|
|
Nox la 0% de O2 la putere minima |
ppm |
|
|
|
|
|
|
|
Temperatura fum la putere nominala |
sC |
|
|
|
|
|
|
|
Temperatura fum la putere minima |
sC |
|
|
|
|
|
|
REGLAREA PUTERII TERMICE AVIO 21 Maior
|
|
|
METAN (G20) |
BUTAN (G30) |
PROPAN (G31) |
|||||||||
|
Putere termica (Kcal/h) |
Putere termica (kW) |
Debit de gaz la arzator (m /h) |
Presiune la duze arzator (mbar) (mm H2O) |
Debit de gaz la arzator (m /h) |
Presiune la duze arzator (mbar) (mm H2O. |
Debit de gaz la arzator (m /h) |
Presiune la duze arzator (mbar) (mm H2O) |
|
|||||
|
|
|
|
|
|
|
|
|
|
|
|
|
||
|
|
|
|
|
|
|
|
|
|
|
|
|
||
|
|
|
|
|
|
|
|
|
|
|
|
|
||
|
|
|
|
|
|
|
|
|
|
|
|
|
||
|
|
|
|
|
|
|
|
|
|
|
|
|
||
|
|
|
|
|
|
|
|
|
|
|
|
|
||
|
|
|
|
|
|
|
|
|
|
|
|
|
||
|
|
|
|
|
|
|
|
|
|
|
|
|
||
|
|
|
|
|
|
|
|
|
|
|
|
|
||
|
|
|
|
|
|
|
|
|
|
|
|
|
||
|
|
|
|
|
|
|
|
|
|
|
|
|
||
|
|
|
|
|
|
|
|
|
|
|
|
|
||
|
|
|
|
|
|
|
|
|
|
|
|
|
||
|
|
|
|
|
|
|
|
|
|
|
|
|
||
REGLAREA PUTERII TERMICE AVIO 24 Maior
|
|
|
METAN (G20) |
BUTAN (G30) |
PROPAN (G31) |
|||||||||
|
Putere termica (Kcal/h) |
Putere termica (kW) |
Debit de gaz la arzator (m /h) |
Presiune la duze arzator (mbar) (mm H2O) |
Debit de gaz la arzator (m /h) |
Presiune la duze arzator (mbar) (mm H2O. |
Debit de gaz la arzator (m /h) |
Presiune la duze arzator (mbar) (mm H2O) |
|
|||||
|
|
|
|
|
|
|
|
|
|
|
|
|
||
|
|
|
|
|
|
|
|
|
|
|
|
|
||
|
|
|
|
|
|
|
|
|
|
|
|
|
||
|
|
|
|
|
|
|
|
|
|
|
|
|
||
|
|
|
|
|
|
|
|
|
|
|
|
|
||
|
|
|
|
|
|
|
|
|
|
|
|
|
||
|
|
|
|
|
|
|
|
|
|
|
|
|
||
|
|
|
|
|
|
|
|
|
|
|
|
|
||
|
|
|
|
|
|
|
|
|
|
|
|
|
||
|
|
|
|
|
|
|
|
|
|
|
|
|
||
|
|
|
|
|
|
|
|
|
|
|
|
|
||
|
|
|
|
|
|
|
|
|
|
|
|
|
||
|
|
|
|
|
|
|
|
|
|
|
|
|
||
|
|
|
|
|
|
|
|
|
|
|
|
|
||
|
|
|
|
|
|
|
|
|
|
|
|
|
||
|
|
|
|
|
|
|
|
|
|
|
|
|
||
|
Politica de confidentialitate | Termeni si conditii de utilizare |
Vizualizari: 3954
Importanta: ![]()
Termeni si conditii de utilizare | Contact
© SCRIGROUP 2025 . All rights reserved