| CATEGORII DOCUMENTE |
| Aeronautica | Comunicatii | Electronica electricitate | Merceologie | Tehnica mecanica |
APARATE ELECTRICE DE PROTECTIE SI REGLAJ
ARGUMENT
Pentru proiectului scris am apelat la cunostintele noi transmise in cadrul modulelor :
Elemente de proiectare
Sisteme si tehnologii de fabricatie
Masini si aparate electrice
Automatizarea sistemelor de actionare electrica
Elemente de comanda numerica
Si nu in ultimul rand la notiunile fundamentale teoretice predate in cadrul disciplinelor ce fac parte din trunchiul comun . Matematica si Fizica .
Cresterea gradului de complexitate al sistemelor electronice si electrotehnice impuse in modernizarea structurilor concomitent cu aplicarea interdisciplinara a demeniilor tehnice specializate au condus la studierea atenta a bibliografiei recomandate pentru realizarea proiectului conform cuprinsului precizat de catre profesorul indrumator .
Cunoasterea valorilor parametrilor sistemelor si subsistemelor este o conditie obligatorie in toate etapele utilizarii mijloacelor. Electronice , electrotehnice . Proiectarea , utilizarea , mentenanta , acestora avand ca scop cresterea utilizarii acestora , concomitent cu asigurarea compatibilitatii si fiabilitatii utilizarii acestora in diverse domenii de interes civil.
Utilizarea corespunzatoare a bibliografiei, a materialelor, instrumentelor de lucru, acuratetea reprezentarilor tehnice, modul de organizare a ideilor si a materialelor au fost elemente care m-au condus la realizarea proiectului.
Proiectul a fost realizat ca urmare a dezvoltarii unor abilitati practice si creative privind tipurile de circuite electrice si electronice din instalatiile lectrice de joasa tensiune (<1000 V) in urma cunoasterii rolului functional al acestora, a modalitatilor de de reprezentare grafica si simbolica ale elementelor componente in schemele instalatiilor electrice si a documentatiei tehnice aferente acestora.
Asimilarea unor tehnici de munca individuala, colaborarea in echipa si ierarhic pentru indeplinirea responsabilitatilor individuale si colective au fost elemente carea au condus la realizarea la timp a proiectului si la aprecierea sper pozitiva a acestuia de catre profesorul indrumator.
Urmare a intrarii Romaniei in cadrul Uniunii Europene la 1 ianuarie 2007, economia romaneasca si in special industria, va cunoaste in viitorul apropiat o dezvoltare la noi dimensiuni, fapt ce impune si in domeniul aparatelor electrice redimensionarea unor subansamble, componente si piese, in scopul realizarii unei compatibilitati intre produsele romanesti si cele similare existente pe piata europeana. In baza acelorasi criterii invatamantul romanesc si cercetarea vor acorda, probabil, in viitor o noua atentie dezvoltarii microindustriei , fapt neglijat in ultima perioada de timp, cu toate ca, in domeniu, anterior anului 1989 Romania avea progrese considerabile in acest sens si dispunea de o baza buna tehnico-materiala.
In conses cu cele aratate mai sus, Ministerul Educatiai si Cercetarii a depus si continuat sa depuna eforturi sustinute in vederea realizarii, la nivelul liceelor de specialitate, a unei bune pregatiri a elevilor cursanti, concomitent cu dezvoltarea bazei materiale necesare pregatirii acestora.
Astfel, in cadrul liceului nostru, prin programul s-au realizat pasi importanti pe linia perfectionarii bazei materiale a invatamantului, iar prin lucrarile de atestat sustinute de elevii absolventi ai claselor a-XII-a s-au dezvoltat si perfectionat anumite laturi din cadrul electrotehnicii.
RELEE
Instalatia de protectie prin relee este formata din totalitatea aparatelor si dispozitivelor destinate sa asigure deconectarea automata a instalatiei in cazul aparitiei regimului anormal de functionare sau de avarie (defect), periculos pentru instalatia electrica: In cazul regimurilor anormale care nu prezinta pericol imediat, protectia semnalizeaza numai aparitia regimului anormal.Deconectarea instalatie electrice se efectueaza de catre intrerupatoare, care primesc comanda de declansare de la instalatia de protectie. Se realizeaza separarea partii cu defect de restul instalatiei (sistemului) electrice, urmarindu-se prin aceasta:-limitarea dezvoltarii defectului, ce se poate transforma intr-o avarie la nivelul sistemului:-preintampinarea distrugerii instalatiei in care a aparut defectul:-restabilirea regimului normal de functionare, asigurand continuitatea in alimentarea cu energie electrica a consumatorilor.In tara noastra a avut loc o perfectionare continua a instalatiilor si echipamentelor de protectie, in prezent fabricandu-se majoritatea echipamentelor necesare. Se cerceteaza noi instalatii de protectie. care utilizeaza tehnica de calcul si sistemele de achizitie cu microprocesor in instalatiile de protectie care sunt in curs de asimilare si 1a noi in tara. Acestea permit reducerea timpului de lucru al protectie si reducerea gabaritului echipamentelor, odata cu cresterea numarului parametrilor analizati si a fiabilitatii sistemului de protectie pe ansamblu.Se produc relee si sisteme de protectie la Medias, ICEMENERG, IPA Bucuresti si la diverse firme private din tara.Pentru a indeplini in bune conditii obiectivele impuse, instalatiile de protectie trebuie sa satisfaca anumite performante (calitati)
RAPIDITATEA Protectia trebuie sa actioneze rapid pentru a limita efectele termice ale curentilor de scurtcircuit, scaderea tensiunii, pierderea stabilitatii sistemului electric. Timpul de lichidare (eliminare) a unui defect se compune din timpul propriu de lucru al protectie ( =0,02.0.04 s), timpul de temporizare reglat si timpul de declansare a intreruptorului ( =0,040,06 s). Pentru protectiile clasice timpul minim de deconectare din momentul aparitiei scurtcircuitului va fi =0,06.0,10 s. Aceste valori sunt suficiente pentru instalatiile electroenergetice.
SELECTIVITATEA
Reprezinta proprietatea unei protectii de a deconecta numai elementul (echipamentul, tronsonul) pe care a aparut defectul, restul instalatiei (sistemului) ramanand sub tensiune.Protectia trebuie sa comande declansarea celor mai apropiate intreruptoare de la locul defectului.
Selectivitatea se poate realiza pe baza de timp (prin temporizari), pe baza de curent sau prin directionare. In funtie de particularitatile instalatiei si de importanta consumatorului se va adopta prioritatea intre rapiditate si selectivitate.
De exemplu, in reteaua de joasa tensiune, incepand de la tabloul general din postul de transformare si pana la ultimul receptor, sunt montate diferite aparate de protectie (intreruptoare automate cu declansatoare, sigurante fuzibile, relee termice) alese in functie de cerintele impuse de portiunea respectiva a retelei.
Deoarece curentul de defect parcurge toate elementele serie de pe calea de curent de la sursa de alimentare (transformator) pana la locul defectului, el poate influenta si alte aparate decat cele care trebuie sa elimine defectul produs.
De aceea apare necesara corelarea caracteristicilor de protectie pentru asigurarea selectivitatii protectiei, adica sa functioneze numai aparatul de protectie de pe tronsonul cu defect, restul instalatiei ramanand sub tensiune.
Selectivitatea se poate asigura prin timpul de actionare (in trepte crescatoare spre sursa) sau prin valorile curentului de pornire a protectiei (ardere fuzibil).
Selectivitatea intre elementele de protectie in retelele electrice de joasa tensiune se va face analizand comportarea acestora la suprasarcini si la scurtcircuit. ,
Selectivitatea intre elementele de protectie se va face comparand caracteristicile timp-curent, astfel incat timpul de prearc al sigurantei din amonte sa fie mai mare decat timpul total al sigurantei din aval sau timpul de declansare al intretruptorului.
Selectivitatea la scurtcircuit se determina comparand valorile de prearc al sigurantei din amonte sa fie mai mare decat total al sigurantei din aval sau al aparatului protejat.
Pentru aparatele de protectie se poate calcula pentru curentul limita termic si timpul impus.
Selectivitatea sigurantelor fuzibile poate fi analizata si din punct de vedere al stabilitatii dinamice a aparatelor de comutatie la scurtcircuit. De exemplu, in ansamblul siguranta-contactor-relee termice, siguranta asigura protectia la scurtcircuit, iar releele termice protectia la suprasarcina. Curentul limitat (taiat) de siguranta trebuie sa fie suportat de contactor. Pentru a nu se suda contactele acestuia ele vor fi incercate la .
Functionarea selectiva a protectiei se verifica in mod riguros prin suprapunerea caracteristicilor de protectie ale dispozitivelor care lucreaza in serie.
Vor rezulta diferente de timp intre timpii de actionare la aceleasi valori ale curentului. Selectivitatea este asigurata atunci cand diferentele de timp sunt suficiente.
Siguranta
Aceasta presupune actionarea protectiei numai cand este necesar, fara functionari intempestive, adica atunci cand nu au aparut defecte in instalatia protejata. Siguranta presupune o protectie bine proiectata (alegerea tipului schemei reglajului si calculul acestuia) si echipamente cu fiabilitate ridicata. Acestea se pot obtine printr-un grad crescut de integrare, folosind microprocesoare specializate.
Sensibilitatea
Instalatiile de protectie trebuie sa lucreze (actioneze) la abateri cat mai mici de la valoarea normala a marimii fizice controlate. Sensibilitatea protctiei se apreciaza prin coeficientul de sensibilitate, care pentru protectiile maximale de curent se calculeaza cu relatia:
in care: este valoarea minima a curentului de scurtcircuit in momentul actionarii protectiei pentru un scurtcircuit metalic;
valoarea curentului de pornire al protectiei, corespunzatoare circuitului de forta (primar) al instalatiei protejate.
Coeficientul de sensibilitate poate lua valori intre 1,22,5, in functie de tipul protectiei si importanta instalatiei protejate. Atunci cand nu sunt satisfacute conditiile de sensibilitate se vor utiliza protectii complexe (de distanta, cu filtre)
Pentru a asigura sensibilitatea, releele de protectie trebuie sa consume (absoarba) o putere redusa pentru actionare.
Independenta de schema de conexiuni
Protectia unei instalatii trebuie astfel proiectata incat sa actioneze corect, independent de configuratia schemei de conexiuni a sistemului electric la momentul respectiv (de numarul surselor in functiune si pozitia cuplelor). Corectitudinea functionarii protectiei se asigura verificand selectivitatea in regim maxim si sensibilitatea in regim minim.
Eficienta economica
Cu toate ca in general costul echipamentelor de protectie este mic in comparatie cu costul instalatiilor protejate, cheltuielile de investitii si de exploatare vor fi comparate cu daunele produse in cazul nefunctionarii protectiei. De aceea, nu este indicat sa se faca economii la acest capitol. Pe langa aceste calitati, la alegerea instalatiilor de protectie se vor mai avea in vedere: gabaritul, elasticitatea in modificarea caracteristicilor de actionare, tipizarea (modularea) subansamblelor, invariabiliatea parametrilor reglati si a caracteristicilor indiferent de conditiile de functionare (vibratii, temperatura variabila, variatia regimului de functionare al instalatiei protejate). O problema importanta care apare in functionarea instalatiilor de protectie o constituie saturarea transformatoarelor de masura, care duce la modificarea formei de unda a semnalului aplicat echipamentelor de protectie, precum si comportarea acestora la functionarea sistemului protejat in regim deformant si dezechilibrat. Pentru aceasta se impune constructia unor noi tipuri de traductoare (de curent, de tensiune, de putere) si utilizarea semnalelor numerice, in cazul transmiterii la distanta a marimilor controlate. Proiectarea instalatiilor de protectie trebuie sa aiba ca obiectiv pastrarea continuitatii in alimentarea cu energie electrica a consumatorilor, chiar in cazul aparitiei unor defecte in sistem.
RELEE DE PROTECTIE
Parametrii releelor de protectie caracterizeaza releele indiferent de tipul lor constructiv si se dau in cataloagele (prospectele) firmelor constructoare. Principalii parametri sunt: curentul nominal, tensiunea nominala, valoarea de actionare (pornire), valoarea de revenire, factorul de revenire, timpul propriu de actionare, puterea consumata, puterea comandata de contactele releului, numarul si pozitia normala (inchis, deschis) a contactelor, stabilitatea termica si dinamica.
Clasificarea releelor se face dupa mai multe criterii:
1) dupa modul de conectare: primare, secundare (montaj indirect);
2) dupa modul de actionare: cu actionarea directa sau indirecta (prin intermediul altor relee sau dispozitive);
3) dupa principiul de constructie si functionare: electromagnetice de inductie, magnetoelectrice, electrodinamice, termice, electronice cu componente discrete sau cu microprocesoare;
4) dupa caracteristica de timp: dependenta sau independenta; 5) dupa forma caracteristicii de lucru: cerc, elipsa, histerezis, semiplan etc.
RELEELE TERMICE
Releele termice sunt elemente serie de circuit care asigura protectia instalatiilor electrice impotrriva efectelor pe care le pot produce suprasarcinile de durata ale motoarelor electrice. Se folosesc relee termice tip TSA cu lamele bimetalice in montaj direct pana la si relee tip TSAW, in montaj indirect cu transformatoare de curent trifazate. Functionarea corecta a protectiei este influentata de diferentele care exista intre constantele de timp la incalzire ale motoarelor electrice protejate si ale releului de protectie, pentru durate diferite ale suprasarcinii.
Protectia la suprasarcina a motoarelor de importanta deosebita se realizeaza numai cu ajutorul termistoarelor montate in infasurarile motoarelor. Circuitul de protectie poate fi prevazut si cu compensare in functie de temeperatura mediului ambiant.
Calculeaza curentul ce trebuie reglat la releul termic, cu relatia:
Se alege curentul de scrviciu (I,) al releului termic astfel incat sa existe relatia:
In functie de curentul de serviciu se alege curentul nominal si tipul releului termic.
Functionarea releelor termice este influentata de tempeatura mediului ambiant. Timpii de declansare sunt influentati si de starea rece (repaos) sau calda (functionare) in care se afla motorul protejat. Valorile coeficientului de corectie k, sunt prezentate in tabelul de mai jos
Tempmediului-20-1001035404550Coeficientde corectie0,670,90,930,961,071,11,11,15
Verificarea functionarii la suprasarcina a protectiei cu relee termice se face astfel: se regleaza la releu curentul rezultat din calcul () si se porneste motorul din stare rece. Dupa ce a functionat 15 minute se scoate siguranta fuzibila de pe una din faze. Releul trebuie sa declanseze in cel mult 2 minute. Daca nu declanseaza, se va roti butonul de reglaj spre limita inferioara pana cand releul declanseaza. Se monteaza siguranta fuzibila, iar dupa pauza necesara se verifica daca releul nu declanseaza la pornire.
La baza functionarii releelor termice sta modificarea proprietatilor fizice ale corpurilor datorita incalzirii. Cel mai simplu releu termic consta dintr-un tub de sticla inchis, prevazut cu doi electrozi, in interiorul tubului gasindu-se mercur. Inchiderea contactului are loc ca urmare a dilatatiei mercurului, in momentul in care nivelul mercurului aduce in contact electric cei doi electrozi.
Cele mai raspandite relee termice sunt releele cu bimetal. Dupa modul in care se realizeaza incalzirea bimetalului se deosebesc relee cu incalzire
directa, indirecta si mixta. La cele cu incalzire directa curentul electric trece prin bimetal, iar la cele cu incalzire indirecta bimetalul este incalzit de la un rezistor, prin care trece curentul electric. Releele termice sunt utilizate, in special, la protectia motoarelor electrice impotriva supracurentilor de durata.
Relee electromagnetice de curent si tensiune
Principalele parti componente ale unui releu elecliomagnelic sunt:
- elementul sensibil ES care transforma semnalul de intrare x (curent, tensiune) intr-un semnal de alta natura x* necesar functionarii releului (cuplu mecanic activ);
- elementul comparator C realizeaza compararea semnalului x* de la iesirea elementului ES cu un semnal prescris xR de aceeasi natura fizica (cuplu mecanic rezistent);
- elementul de executie E realizeaza in functie de rezultatul comparatiei x**, una din valorile de iesire ale releului ym - neactionat (x* < xR sau yM - actionat (x* > xR

Relee de curent
Releele de curent tip RC-2 sunt construite ca relee maximale, actionarea acestora obtinandu-se la cresterea intensitatii curentului peste valoarea reglata IR, conditia de actionare fiind I > IR.. Elementul sensibil al releelor de curent electromagnetice este un electromagnet format din circuitul magnetic 1, pe care este amplasata o bobina de curent 2 (numar mic de spire de diametru corespunzator intensitatii nominale) prevazuta cu priza mediana. Armatura 3 a electromagnetului este o lamela feromagnetica in forma de Z si care se poale roti in intrefier in jurul axului lagarului Pe acest ax este fixat dispozitivul de reglare a valorii prescrise a curentului IR si care este formal dintr-un resort spiral 5, axul 6, scara gradata 7, butonul de reglare 8. Elementul de comparatie este format din acest dispozitiv si armatura mobila 4 la nivelul careia se manifesta un cuplu electromagnetic activ Ma proportional cu variatiile semnalului de intrare I, respectiv un cuplu rezistent Mr general prin tensionarea resortului spiral 5 Releul actioneaza daca este indeplinita conditia:
Ma=ki∙(N∙I)2≥km∙IR=MR
Aceste relee sunt prevazute cu un contact normal deschis ND sau cu un contact cu pol comun, normal deschis - normal inchis ND-C-NI (starea normala a contactelor corespunde bobinei nealimentate) si care este actionat, la deplasarea armaturii mobile, prin intermediul piesei electroizolante Pentru extinderea domeniului de utilizare se utilizeaza eclisa 10 care in functie de politia de montaj permite utilizarea intregii infasurari (In/2) sau numai a unei jumatati (In).
Caracteristica timp-curent a releelor electromagnetice de curent este practic independenta de curent dupa ce sa depasit pragul de actionare (scaderea timpului de actionare fata de valoarea de actionare esie de maxim 20 % pentru 3∙In ). Timpul propriu de actionare este de ta= 0,050,1 s in functie de curentul nominal In= 0,05200 A iar factorul de revenire arc valorii, kr > 0,85.

Relee de tensiune
Releele electromagnetice de tensiune se construiesc de tip maximal (variantele RT-3, RT-3S), cu actionare la valori ale tensiunii U > UR , fie de tip minimal (variantele RT-4, RT-4S) care actioneaza la valori ale tensiunii U < Ur, UR fiind tensiunea reglala. Releele maximale de tensiune au un contact normal deschis, cele minimale au un contact normal inchis care se deschide atunci cand este indeplinita conditia de functionare normala U ≥ Un, si se inchide atunci cand tensiunea scade, sub valoarea reglata UR = 0,80,9 Un , semnalizandu-se o situatie anormala de functionare. Releele de tensiune RT-3S, RT-4S au bobina de tensiune alimentata in curent continuu, tensiunea aplicata bobinei este obtinuta prin redresarea tensiunii alternative de intrare, pe aceasta cale obtinandu-se atenuarea vibratiilor armaturii mobile a electromagnetului. Pentru valori mari ale tensiunii de intrare (linii electrice, motoare de m.t.) releele de tensiune se conecteaza prin intermediul transformatoarelor de tensiune cu tensiunea secundara standardizata de 100V.
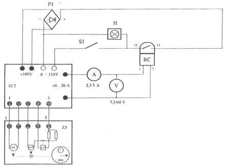
Verificarea scalei unui releu electromagnetic de curent de tip RC-2
Incercarile se efectueaza utilizand montajul:

Ampermetrul se alege corespunzator scalei releului verificat. Pentru fiecare valoare a curentului reglat IR, se efectueaza urmatoarele operatii:
- se pozitioneaza comutatorul domeniilor de curent pe pozitia 5A si comutatorul domeniilor de tensiune pe pozitia 0, se verifica pozitia de zero a cursorului trusei de curent si tensiune TCT, se deschide separatorul S1;
- se fixeaza eclisa 10 corespunzator domeniului de lucru ales, apoi se regleaza curentul releului IR in domeniul 0,51xIn;
- se actioneaza butonul ANCLANSARE al TCT si se creste intensitatea curentului pana la actionarea releului Ia , semnalizata de aprinderea lampii de control H;
- se creste in continuare intensitatea curentului, pana la circa 1,2∙Ia = Is (curent actionare sigura), apoi se scade curentul pana la obtinerea valorii de revenire Ir inregistrata in momentul stingerii lampii de control.
Masurarea timpului propriu de actionare al unui releu electromagnetic de curent
Se utilizeaza montajul de la punctul anterior. Timpul propriu se masoara pentru valori ale intensitatii curentului de: I= 1,53xIR prin bobina releului. Pentru fiecare masurare se fac urmatoarele operatii:
- se regleaza curentul de actionare al releului la valoarea minima (exemplu 0,5 In);
- se aduce la zero cursorul trusei TCT, se actioneaza butonul ANCLANSARE. si se regleaza intensitatea curentului prin bobina releului la valoarea de actionare sigura;
- se actioneaza butonul DECLANSARE, se aduce la zero indicatia cronometrului Z3 apoi se inchide separatorul SI pentru a introduce in circuit elemenlcle de masurare a timpului si de declansare automata a trusei TCT;
- actionand succesiv butoanele ANCLANSARE - DECLANSARE, se inregistreaza timpul ta corespunzator unui numar de 10 actionari ale releului, dupa care se calculeaza valoarea medie a timpului propriu de actionare;
- se reiau incercarile pentru noile valori ale curentului I prin bobina fara a se modifica valoarea curentului reglat IR.
Releele electromagnetice sunt aparate de protectie care asigura protectia la curenti de scurtcircuit sau la scaderea tensiunii cu actiune instantanee sau temporizata.
Releele electromagnetice pot functiona atat in curent continu cat ai in curent alternativ.
Ele pot fi relee electromagnetice de curent si relee electromagnetice de tensiune.
Releeele electromagnetice mai pot fii:
Releul electromagnetic de curent maxim (RC) este constituit dintr-un electromagnet ,pe care sunt dispuse bobinele de curent si dintr-un sistem mobil format din armatura de fier, fixata pe un ax prevazut cu un resort spiral, care asigura cuplul antagonisz.
Releul electromagnetic de timp (RT) este constituit dintr-un electromagnet si un miez de fier, solidar cu surubul fara sfarsit.
Releul electromagnetic de semnalizare (RdS) are drept scop sa semnalizeze daca protectia unui anumit circuit a actionat.
Releul electromagnetic intermediar (RI) este folosit pentru a se evita trecerea curentilor mari prin contactele sensibile ale releelor obisnuite(cum sunt curentii bobinelor de aclansare a intrerupatoarelor) .
Releele electromagnetice sunt constituite din electromagneti la care atunci cand curentul prin bobina depaseste o anumita valoare este atrasa armatura mobila aceasta actionand asupra unor contacte electrice, deci functionarea releelor electromagnetice se bazeaza pe forta de atractie a elecromagnetului.
Parti componente
resort (arc)
armatura mobila
I- bobina electromagnetica
K1-contact fix
K2-contact mobil
SIGURANTE FUZIBILE DE JOASA SI INALTA TENSIUNE
Siguranta fuzibila este un aparat de protectie care intrerupe circuitul in care este conectat, cand curentul electric depaseste un anumit timp o valoare data, prin topirea unuia sau mai multor elemente fuzibile.
Sigurantele fuzibile se grupeaza in doua clase de functionare, care definesc domeniul de curent pe care il pot intrerupe:
clasa de functionare g (sigurante de uz general) cuprinde sigurantele ale caror elemente de inlocuire rezista la actiunea curentilor mai mici sau egali cu curentul lor nominal;
clasa de functionare a (sigurante asociate) cuprinde sigurantele ale caror elemente de inlocuire rezista la actiunea curentilor mai mici sau egali cu curentul lor nominal si pot intrerupe in conditii precise toti cureniii de la un anumit multiplu al curentului nominal pana la capacitatea lor nominala de rupere.
Sigurantele fuzibile sunt aparate cu intrerupere automata, care protejeaza circuitele de iluminat si de forta impotriva efectelor termice si dinamice produse de curentii de suprasarcina si scurt-circuit. Sigurantele fuzibile se caracterizeaza printr-o constructie foarte simpla si robusta, care au incorporato ca element de protectie (fuzibilul) un fir rotund sau o banda conductoare, montate in serie cu obiectul de protejat. In cazul curentilor de scurtcircuit si la suprasarcini mari , metalul din care este confectionat fuzibilul, avand cea mai redusa stabilitate termica din intreg circuitul, se topeste si intrerupe curentul, realizand protectia.
Procesul deconectarii cu sigurantele fuzibile se compune din urmatoarele faze distincte : a) incalzirea elementului fuzibil pana la temperatura de topire; b) topirea si vaporizarea elementului fuzibil; c) aparitia arcului dupa straoungerea spatiului dintre contactele sigurantei; d) stingerea arcului, care provoaca rupere curentului si deci deconectarea circuitului.
MARI STADARDIZATE PRIVIND PERFORMATELE SIGURANTELOR FUZIBILE
Proprietatile si performantele sigurantelor fuzibile cu mare putere de rupere sint definite prin urmatorele marimi general acceptate :
In continuare ne vom referi la parametri cei mai importanti.
Aptitudinea unei sigurante fuzibile de a intrerupe un anumit curent de scurtcircuit se exprima astfel :
In toate tarile din Europa prin curent de rupere se intelege curentul de scurcircuit de soc simteric ce s-ar stabili in circuitul dat , in cazul in care siguranta ar fi scoasa din circuit prin suntare.
Caracateristica timp-curent t=f(I) , reprezentata prin variatia timpului de functionare a sigurantelor fuzibile in functie de supracurent, se poate exprima in doua variante de caracteristici temporale :
Prin exprimarea curentului de scurtcircuit prezumat, ca multiplu al curentului nominal s-a reusit reprezentarea printr-o singura curba a tuturor caracteristicilor de protectie a sigurantelor de aceasi contructie dar de curenti nominali diferiti.
Protectia instalatiilor electrice prin sigurnate fuzibile se face confruntand caracteristica terminca a obiectului protejat cu caracteristica de protectie a fuzibilului sigurantei.
Caracteristica termica a unui obiect din instalatia electrica este curba care reprezinta dependenta dintre timpul in cursul caruia temperatura parti celei mai incalzite a obiectului atinge valoarea limita admisibila si voaloarea suprascurtcircuitului.
Fata de intrerupatoarele obisunuite sigurantele fuzibile cu mare putere de rupere au un mare avantaj , in sensul ca aceste sigurante pot limita considerabil valoarea unui curent de scurtcircuit, realizand ruperea acestuia inainte ca el sa fi ajuns la valoarea maxima. Aceasta aptitudine a sigurantelor fuzibile cu mare putere de rupere se ilustreaza prin caracteristica de limitare, care reprezinta valoarea de varf atinsa de curentul de scurtcircuit, limitat prin prezenta sigurantei, in functiede valoarea efectiva a curentului de scurtcircuit prezumat.
EVOLUTIA ELEMENTELOR FUZIBILE SI
SOLUTII CONSTRUCTIVE NOI
Din punct de vedere constructiv , sigurantele se executa deschise, cand arcul electric este stins in aer liber si inchise, cand arcul este stins intr-un tub din fibra sau portelan inchis la capete fara sau cu umplutura de nisip.
Pentru a obtine puteri de rupere mari s-a observat ca in timpul arderii firului fuzibil trebuie sa se reduca la minim cantitatea de vapori metalici. Utilizarea firelor fuzibile de cupru sau argint, care comparativ cu plumbul au o foarte buna conductivitate electrica si punct de topire ridicat, a permis marirea densitati de curent in fuzibil si obtinerea unor sectiuni de fire mai reduse , reducandu-se columul de metal ce se vaporizeaza in timpul arderi.
Sigurantele fuzibile umplute cu nisip pur si uscat, comparativ cu firele fuzibile in aer , au o putere de rupere foarte mare, avand in anumite conditii un accentuat efect de limitare a curentilor de scurtcircuit. Nisipul aglomerat uniform de-a lungul firului fuzibil, manifesta un pternic efect de racire asupra coloanei de arc; vapori metalici , rezultati din topirea fuzibilului, difuzeaza rapid printre granulele de nisip, favorizand deionizarea spatiului si astfel arcul se stinge repede fara inregistrarea unor manifestari violente. In jurul firului fuzibil ia nastere un conglomerat virtos (omida de nisip sinterizat)in masa caruia sunt ingolbate granule de nisip din imediata apropiere a firului fuzibil. Contactul firului cu nisipul care are o buna conductivitate termica , permite marirea densitatii de curent in fuzibil si deci sa se utilizeze fire fuzibile mai subtiri decat ar fi necesar in cazul firelor in aer liber.
Elementel fuzibile executate din materiale cu punct de topire ridicat (cupru sau argint) , la suprasarcini mici si de lunga durata solicita intens termic siguranta. Totusi nu se poate renunta la aceste metale deoarece au o serie de avantaje : firele fuzibile sunt mai subitiri si masa de metal topit mai mica, crescaind astfel puterea de rupere a sigurantei. Micsorarea solicitarii termice a elementelor fuzibile din cupru sau argint , la suprasarcini de lunga durata, s-a reusit pe baza fenomenului denumit efect metalurgic. Este cunoscut ca anumite aliaje eutectice de staniu si plumb usor fuzibile , daca vin in contact in stare topita cu unele metale greu fuzibile (cupru, argint, alama), sunt capabile sa le dizolve. Pentru declansarea acestui fenom intr-o siguranta este nevoie ca pe elementul fuzibil , executat dintr-un metal cu punct de fuziune ridicat, sa se prinda prin lipire o mica picatura (bobita) dintr-un metal cu punct de fuziune scazut (staniu, eutecticul plumb-cadmiu, etc). In momentul cand elementul fuzibil , sub actiunea supracurentului , atinge temperaturade topire a picaturilor, acetsea se topesc si dizolva metalul elementului fuzibil in punctul de lipire la temperaturi inferioare temperaturii de topire a elementului. Procesul de difuzare a metalului picaturii se intensifica o data cu cresterea incalzirii, producandu-se o evolutie in avalansa. Arcul de intrerupere ia nastere chiar in zona picaturii, unde masa topita contine un aliaj cu mare rezistivitate si deci unde incalzirea este mai puternica. Acest arc topeste si restul lungimii elementului fuzibil. Sigurantele cu efect metalurgic au caracteristica de topire inerta (cu intarziere).
SIGURANTE FUZIBILE DE CONSTRUCTIE INDIGENA
Elementele principale ale sigurantelor sunt soclul , patronul (care are incorporat elementul fuzibil si firul de semnalizare) si capacul (filetat pentru soclu). Pentru curenti de scurtcircuit de valoare mai redusa se executa sigurante tubulare de 30A si 69A .
Pentru protectia circuitelor la curenti de scurtcircuit mari se executa sigurante fuzibile cu mare capacitate de rupere , alcatuite din patron (cu doua cutite de contact), fuzibil (cu actiune rapida si ultrarapida) si suportul (cu furci de contact).
Introducere si scoaterea pantronului din furci se realizeaza prin intermediul unui maner izolat detasabil. Aceast operatie manuala se face cand prin barele circuitului nu exista curent. Astfel, se executa sigurante fuzibile cu mare putere de rupere tip MPR, pentru c.a. de 100, 125, 160, 200, 250, 315, 400, 500,630 A si pentru c.c. de 250 si 400 A .

Sigurante fuzibile de 16A .

Sigurante fuzibile de 20A

Sigurante fuzibile de joasa tensiune.
REOSTATUL
Reostatul ajuta la ajustarea rezistentei electrice intr-un circuit. Este un rezistor variabil cu doua borne. Acestea sunt proiectate pentru a rezista la la curenti si voltaje mari. De regula aceastea sunt fabricate din sarma cu o rezistenta electrica ridicata infasurata in forma unei bobine toroidale avand un selector montat pe laterala acestuia. Uneori reostatele sunt fabricate prin infasurarea sarmei in jurul unui cilindru rezistent la caldura avand un cursor-selector format dintr-un anumit numar de ,,degete" ce fac constact cu un numar mic din infasurari. ,,Degetel pot fi mutate d-ea lungul bobinei pentru ai creste sau scade rezistenta electrica. Reostatele , in general sunt folosite ca rezistoare variabile in loc de potentiometre.




BIBLIOGRAFIE
INTERNET :
CARTI :
REVISTE :
|
Politica de confidentialitate | Termeni si conditii de utilizare |
Vizualizari: 10151
Importanta: ![]()
Termeni si conditii de utilizare | Contact
© SCRIGROUP 2026 . All rights reserved