| CATEGORII DOCUMENTE |
| Aeronautica | Comunicatii | Electronica electricitate | Merceologie | Tehnica mecanica |
MONTAREA SI VERIFICAREA CONTOARELOR
Aspecte ale montarii
In cazul cand tensiunile si curentii din circuit depasesc valorile nominale ale contoarelor trifazate, acestea trebuie conectate prin intermediul transformatoarelor de masurare. Se pot utiliza montaje cu transformatoare de masurare de curent sau de tensiune si montaje indirecte, cu ambele tipuri de transformatoare de masurare.
In Fig.8.19 se prezinta conectarea contoarelor in montaj indirect, impreuna cu aparatele necesare pentru masurarea curentilor, tensiunilor, puterilor active si reactive.

Fig.8.19. Montaj indirect, circuit trifazat fara conductor neutru.
Pentru a monta corect un contor trebuie respectata schema de conexiuni indicata de fabricant precum si reteaua electrica in care se introduce aparatul. Montarea corecta presupune cunoasterea succesiunii fazelor retelei si respectarea acelorasi succesiuni la bornele de tensiune ale contorului. De asemenea, se impune realizarea concordantei intre bornele contorului si ale trasformatoarelor de masurare, respectandu-se polaritatea acestora.
La contoarele monofazate erorile de montaj sunt rare, datorita schemelor simple, iar identificarea legaturilor se face usor. Cea mai frecventa eroare consta in inversarea sensului de circulatie a curentului in bobina, ceea ce are ca urmare rotirea discului in sens contrar celui normal; aceasta eroare poate fi usor observata si remediata.
La contoarele trifazate nerespectarea succesiunii corecte a fazelor conduce la aparitia erorilor. De asemenea, inlocuirea unui conductor de faza cu conductorul neutru, in afara faptului ca determina o inregistrare gresita a energiei, poate produce arderea bobinelor de tensiune, din cauza aplicarii tensiunii de linie in loc de cea de faza.
La montarea indirecta a contoarelor prin transformatoare de masurare cauzele care pot produce erori sunt si mai numeroase. Se pot conecta gresit circuitele de curent sau de tensiune ale contoarelor la infasurarile secundare ale transformatoarelor de masura sau se poate intrerupe un conductor de legatura intre contor si transformatorul de masura. Un exemplu de conectare gresita este prezentata in Fig.8.20 unde s-au inversat legaturile la borne de curent ale primului sistem de masurare.

Fig.8.20. Conectare gresita.
La conectarea corecta puterea integrata de contor este:
(8.35)
care in cazul unei sarcini trifazate echilibrate si al tensiunilor simetrice devine:
(8.36)
In cazul inversarii curentului de pe faza intaia, puterea integrata este:
(8.37)
relatie care devine pentru sarcina trifazata echilibrata:
(8.38)
Din relatiile ( 8.36) si ( 8.38 ) rezulta:
(8.39)
coeficientul de corectie
K variind in functie de defazajul
circuitului. Pentru
discul contorului se
opreste, la
aparatul masoara
corect etc.
In cazul montarii cu transformatoare de masurare de tensiune (fig.8.21), factorul de corectie K pentru diverse defecte este prezentat in Tabelul 8.1.
Tabelul 8.1
|
Arderea sigurantei de pe faza 1 - punctul a - |
|
|
|
Arderea sigurantei de pe faza 3 - punctul b - |
|
|
|
Arderea sigurantei de pe faza 2 - punctul c - |
K |

Fig.8.21. Defecte la montarea contorului trifazat.
De exemplu, in cazul arderii sigurantei de pe faza a doua, eroarea nu depinde de factorul de putere din circuit si contorul masoara jumatate din energia reala.
2.Aspecte ale etalonarii si verificarii
Operatiile de etalonare se efectueaza de catre fabricant, iar cele de verificare de catre organele metrologice, in scopul incadrarii contoarelor in prescriptiile corespunzatoare clasei de exactitate si a concordantei cu prevederile cuprinse in normele specifice.
Contoarele sunt supuse probelor privind :
- mersul
in gol - echipajul mobil nu trebuie sa se roteasca pentru I = 0 si tensiuni
aplicate
bobinelor de tensiune;
- sensibilitatea
- determinarea curentului minim la care incepe rotatia echipajului mobil (im
general
- determinarea erorilor - pentru incadrarea in clasa de exactitate.
Limitele erorilor relative pentru contoarele de energie electrica trebuie sa fie cele indicate in Tabelul 8.2.
Tabelul 8.2
|
I |
Factor de putere |
Limitele erorilor relative (%) |
||
|
clasa 0,5 |
clasa 1 |
clasa 2 |
||
|
5% In | ||||
|
10% In..Imax | ||||
|
10% In |
0,5ind 0,8cap |
|
|
|
|
20% In.Imax |
0,5ind 0,8cap |
|
|
|
Dintre metodele uzuale de etalonare sau de verificare a contoarelor se pot aminti:
Metoda timp - putere ( wattmetru - cronometru )
Energia inregistrata de contor se compara cu energia calculata dupa indicatiile unui wattmetru etalon, timpul fiind masurat cu un cronometru. Eroarea relativa, in procente, este:
(8.40)
in care:
- energia masurata de contor;
- energia reala;
n - numarul de rotatii efectuat de echipajul mobil in timpul t;
c
-
P - puterea indicata de wattmetru [W];
t - timpul de masurare [s].
Rezulta:
(8.41)
unde
este timpul teoretic
in care discul contorului efectueaza cele n
rotatii. Schema de montaj cu surse separate este prezentata in Fig. 8.22.

Fig.8.22.Schema de verificare a contorului.
Metoda contorului etalon
Contoarele etalon sunt contoare de exactitate ridicata si care au posibilitatea sa masoare enegia electrica si pentru intervale de timp foarte scurte. Pentru aceasta, in circuitul bobinei de tensiune este prevazut un intrerupator care permite afisarea si pornirea contorului in orice moment fara ca bobina de curent sa fie deconectata din circuit. Mecanismul de inregistrare permite citirea fie a energiei consumate, fie a numarului de rotatii. Contorul de verificat si contorul etalon se leaga cu bobinele de curent in serie si bobinele de tensiune in paralel. Eroarea relativa este:
(8.42)
unde:
sunt constantele
contorului de verificat, respectiv etalon ;
reprezinta numarul de
rotatii efectuate de contorul de verificat, respectiv etalon.
In acest mod, verificarea se reduce la numararea rotatiilor discului, fara a mai fi nevoie de cronometrarea timpului.
Metoda stroboscopica se bazeaza pe sondarea fotoelectrica a diviziunilor stroboscopice de pe discul unui contor etalon si transmiterea frecventei de referinta unei lampi de descarcare in gaze, care ilumineaza discul contorului de incarcat. La aceeasi viteza unghiulara a contorului etalon si de incercat, diviziunea de pe disc pare a sta pe loc. Diferentele valorilor momentane ale vitezelor unghiulare dau pentru ochi o alunecare a imaginii si dupa sensul si viteza de deplasare a imaginii se poate aprecia marimea erorii. Este o metoda simpla, permite o reglare rapida, dar exactitatea este scazuta, mai ales la curenti mici.
MASURAREA ENERGIEI ELECTRICE LA MARII CONSUMATORI
Marii consumatori, cu pondere considerabila in utilizarea energiei electrice, sunt urmariti cu multa atentie, pentru aplatizarea curbei de sarcina a sistemului energetic. Din aceste motive, tarifarea se face atat dupa valoarea energiei cat si dupa momentul din zi in care s-a consumat, unele situatii avand in vedere si puterea sub care se transfera energia. Este deci vorba, pe de o parte, de contorizarea separata in diverse ore ale zilei sau ale noptii si pe de alta parte, de inregistrarea valorii maxime a puterii debitate spre consumator. Cand consumatorul poseda instalatii de producere a energiei electrice, pe care o poate debita in sistemul energetic, este necesar a se prevedea modalitati distincte de inregistrare a energiei scurse in cele doua sensuri. Din aceste considerente s-au dezvoltat contoare prevazute cu functii speciale.
Contoare cu dublu tarif
se utilizeaza la masurarea energiei scurse spre marii consumatori, in scopul
stimularii acestora pentru a functiona
in special in orele de sarcina mica, tariful fiind in acest timp mai redus.
Contorul evidentiaza distinct energia consumata in orele de varf de sarcina de
aceea consumata in orele de gol. Din acest motiv in contorul echipat cu
sistemele de masurare necesare se monteaza doua sisteme de totalizare actionate
de la acelasi ax al contorului. Cuplarea unuia sau altuia din aceste doua
totalizatoare cu role se face cu un releu electromagnetic de separare actionat
din exterior. Releul electromagnetic se actioneaza in curent continuu obtinut
prin redresarea tensiunii alternative ce alimenteaza si contorul (Fig.8.23).
Cadranul
al contorului se
foloseste pentru tariful cu pret ridicat iar cadranul C1 pentru tariful cu pret redus. In mod uzual, contorul
cu dublu tarif se monteaza impreuna cu un ceas de contact de tip electric care
asigura comanda in timp a releului electromagnetic. Acest ceas de contact poate
inchide si deschide un contact ce suporta curenti de ordinul 1 A, pe o durata
reglabila, minim 1 ora.

Fig.8.23. Contor cu dublu tarif.
Contoarele de varf se utilizeaza atunci cand energia se factureaza global pana la o anumita putere consumata, iar pentru o putere superioara limitei stabilite, consumata accidental de abonat, energia este tarifata in kWh. Astfel abonatul poate consuma o putere mai mare decat cea fixata, platind insa suplimentar. Daca puterea consumata ramane sub cea limita discul contorului sta pe loc. Aceasta functie se realizeaza printr-un dispozitiv care se ataseaza la un contor normal, dispozitiv realizat pe baza unui resort care furnizeaza un cuplu antagonist constant (si reglabil), determinat de valoarea limita a sarcinii incepand de la care contorul trebuie sa inregistreze.
Contorul de depasire serveste la inregistrarea consumului care depaseste o anumita limita fixa separat de consumul total ( Fig 8.24).
|
Fig.8.24. Referitor la contorul de depasire. |

Consumul ce depaseste pe cel coresponzator puterii limita se plateste cu un pret mai ridicat. Contorul de acest tip se utilizeaza in cazul in care lipsa de putere disponibila ( la varf de sarcina ) determina un pret mai ridicat al energiei consumate in acest interval de timp.
Contorul cu indicator de putere maxima se utilizeaza in sistemul de tarifare a energiei in care, in afara energiei inregistrate in perioada de taxare, se tine seama si de puterea maxima absorbita in acest interval de timp. Puterea maxima absorbita de consumator se determina ca medie pe un interval scurt de timp, de regula 15 minute. Functiile unui contor cu indicator de putere maxima sunt multiple, putand contine si dublul sistem de tarifare, din care un sistem functioneaza simultan cu inregistrarea puterii maxime, iar celalalt atunci cand se deconecteaza mecanismul respectiv. Contorul este prevazut cu releul de conectare al tarifului de noapte, acesta urmand sa sisteze masurarea puterii maxime. Comanda acestui releu se poate da de la un ceas de contact, plasat alaturi de contor, sau centralizat, de la un sistem de telecomanda pentru mai multi consumatori. Celelalte functii ale contorului cu indicator de putere maxima sunt:
- integrarea puterii pe un interval de timp;
- memorarea valorii energiei integrate;
- afisarea acestei valori;
- afisarea si memorarea celei mai mari valori pe care a avut-o energia in diverse intervale de integrare;
- anularea tuturor informatiilor afisate dupa citirea contorului, la sfarsitul perioadei de facturare.
Un exemplu de aparat de acest tip il reprezinta contorul trifazat de energie activa cu dublu tarif si dublu indicator tip 1 CA 2 IMDT. Aparatul este destinat inregistrarii energiei electrice active consumate in retele cu sau fara conductor neutru si masurarii concomitente a puterii maxime absorbite de consumatori. Partile componente sunt:
- contorul de comanda, care este un contor obisnuit cu doua sau trei sisteme de masurare;
- mecanismul cu dublu indicator de maxim.
Mecanismul indicator de maxim preia miscarea de la echipajul mobil al contorului si indica puterea maxima ceruta de consumator pe fiecare tarif. Puterea maxima este de fapt maximul puterilor medii determinate pe intervale de cate 15 minute. Perioada de integrare de 15 minute estre data de un micromotor sincron cu reductor, inglobat in contor. Acesta actioneaza o cama la sfarsitul fiecarei perioade de integrare si inchide un contact electric pentru un timp scurt ( 4. 5) secunde. Prin acest contact se alimenteaza cuplajul electromagnetic din mecanismul cu indicator de maxim, care determina revenirea la zero a acului indicator si inceputul unui nou ciclu de masurare. Acul indicator pasiv ramine in pozitia corespunzatoare puterii maxime cerute. Schema de montaj pentru contorul 1 CA 2 IMDT cu trei sisteme, conectat prin transformatoare de masurare de curent, este prezentata in Fig.8.25.

Fig.8.25. Schema de conectare pentru contorul 1 CA 2 IMDT.
Contorul cu un singur sens de inregistrare este prevazut cu o frana mecanica ce nu permite discului sa
se roteasca decat intr-un singur sens. Se utilizeaza pentru contorizarea
energiei electrice intr-un sens bine definit ( sistem
consumator, consumator
sistem ) fiind
utilizat acolo unde consumatorii dispun si de posibilitati proprii de producere
a energiei electrice, pe care o pot livra sistemului energetic.
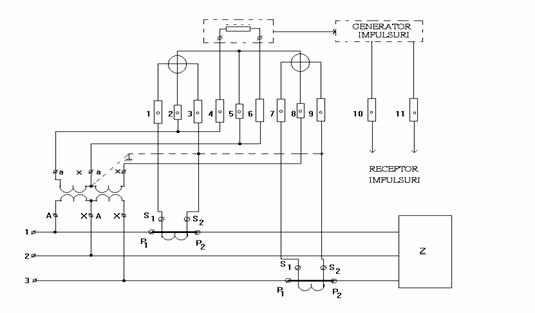
Contorul cu generator de impulsuri se utilizeaza pentru transmiterea la distanta a energiei electrice sub forma de impulsuri, la diferite aparate receptoare. Din punct de vedere constructiv contoarele cu generator de impulsuri sunt contoare trifazate in care s-a montat un traductor de turatie. Schema de conexiuni din Fig.8.26 este cea a contorului cu generator de impulsuri tip 2 T - CA 32 GI.

Fig.8.26. Conectarea contorului cu generator de impulsuri.
|
Politica de confidentialitate | Termeni si conditii de utilizare |
Vizualizari: 16169
Importanta: ![]()
Termeni si conditii de utilizare | Contact
© SCRIGROUP 2025 . All rights reserved