| CATEGORII DOCUMENTE |
| Aeronautica | Comunicatii | Electronica electricitate | Merceologie | Tehnica mecanica |
Introducere

Nervurile de racire sunt entitati cu o conductivitate termica mare care se
atasaza de corpul ce trebuie racit (vezi Fig. 1 si Fig. 2). De diferite sectiuni tranversale (constante sau variabile,
Fig. 3), aceste nervuri de racire maresc fluxul de caldura care se pierde
inspre exterior.

Fig. 1
Fig. 2
Daca fluxul de caldura transmis prin convectie in Fig. 1, in absenta nervurii este
, (1)
fluxul de caldura ce se pierde in prezenta nervurii este Q2:
,. (2)
Astfel, avand in vedere ca fluxul termic la baza nervurii
, atunci, evident,
. Se defineste "eficienta totala"

(3)
(a)

(b)

(c)
Fig. 3 Nervuri de racire cu diferite sectiuni transversale.
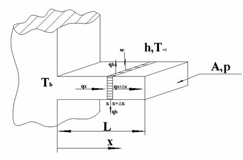
Ecuatia de transfer termic pentru o nervura de racire
Se considera o nervura de racire, de lungime L si sectiune tranversala

Fig.4. Nervura de racire.
Considerand ca se transmite caldura in lungul abscisei x, printr-un
process de conductie unidimensionala. Asa cum se obisnuieste in literatura de
specialitate, pentru demonstrarea ecuatiei tranferului termic, se considera un
volum elementar situat intre abscisele x si
.
Pentru acest volum elementar se scrie Legea I a Termodinamicii:
, (1)
unde qi sunt fluxurile de caldura schimbate de volum cu exteriorul. Se respecta regula cunoscuta din Termodinamica potrivit careia un flux termic este pozitiv daca el este primit de sistem si este negativ in caz contrar; wi sunt lucrurile mecanice (pe unitatea de timp) schimbate de sistem cu exteriorul. Acestea sunt considerate negative daca sunt efectuate de exterior asupra sistemului si pozitive in caz contrar; E este energia interna a sistemului; t este timpul.
Pentru ca ne
intereseaza conditia de echilibru, cand campul termic nu variaza cu timpul,
si
.
Pentru Fig. 4, ecuatia (1) ia urmatoarea forma
, (2)
unde qx si qx+Δx sunt fluxuri termice datorate transferului termic prin conductie de-a lungul nervurii iar qh este fluxul termic ce se pierde prin convectie.
Folosim formula
pentru dezvoltarea in serie
:
,
si o rescriem
pentru
obtinand:
. (3)
Inlocuind (3) in (2), obtinem:
sau
(2')
Legea lui Fourier stabileste ca fluxul termic este proportional si de sens opus cu gradientul de temperatura. Matematic, aceasta afirmatie este descrisa, in cazul unidimensional, de ecuatia (4)
, (4)
unde k este
conductivitatea termica a materialului [W/mK], properietate ce se gaseste
experimental; temperatura
este o functie de
spatiu si timp.
Fluxul termic pierdur prin convectie:
(5)
Pentru demonstratie, se va considera
ca lucrul mecanic efectuat asupra sistemului (deci negativ ca valoare) este de
natura electrica. El se regaseste in sistem, datorita efectului Joule, sub
forma de aport (flux) termic,
[W/m3]
. (6)
Inlocuind ecuatiile (46) in ecuatia (2'), obtinem ecuatia tranferului termic in cazul unei conductii unidimensionale:
. (7)
Dupa simplificarea
cu
, ecuatia (7) devine:
. (8)
De
obicei conductivitatea termica a nervurii este
. (9)
Acesta ecuatie reprezinta forma generala a ecuatiei de transfer termic.
Daca, in
plus, sectiunea tranversala a nervurii este
↔
↔
, (10)
unde
este o
Facand
notatia
, ecuatia (10) se scrie:
. (11)
Nervuri de racire infinit lungi

Fig. 5. Nervura de racire infinit lunga.
Sa consideram o nervura a carei lungime este mult mai mare decat sectiunea transversala (Fig. 5). Ecuatia (23) va analiza conditiile in care o nervura poate fi considerata infinit lunga.
Daca la baza nervurii temperatura este Tb, la capatul din dreapta se considera ca nervura atinge temperatura mediului ambiant, T∞.
Ecuatia de transfer termic (provine din (10) dar fara termenul geenrarii interne de caldura),
, (12)
si conditiile de contur pentru nervura de racire,
,
; (13)
,
, (14)
sunt scrise folosind notatia
:
; (15)
,
; (16)
,
. (17)
Ecuatia transferului de caldura, (15), se poate scrie sub forma
si admite ca solutie (vezi curs 3, ecuatia (24a)):
. (18)
Pentru aflarea necunoscutelor C1 si C2 se vor folosi conditiile de contur (16) si (17). Din (17) si (18) rezulta:
17->
→
. (19)
Deci
. (20)
Aplicam conditia (16) acestei ultime forme a campului termic:
→
(21)
Deci
. (22)
Acesta este campul termic intr-o nervura de racire infinit lunga.
Acum putem stabili conditia in care o nervura de racire poate fi considerata infinit lunga. La capatul din dreapta, x=L, campul termic trebuie sa se apropie de valoarea pe care ar avea-o la infinit.
deci ![]()
Conditia mL>>1 este conditia ca o nervura de racire sa fie considerata infinit lunga. Inlocuind expresia pentru m, obtinem o relatie intre caracteristicile geometrice si proprietatile termice ale nervurii:
. (23)
Fluxul de caldura ce se pierde prin baza nervurii:

(24)
Nervuri de racire cu capat izolat
Sa consideram o nervura de racire cu aria si perimetrul sectiunii transversale constante, A si p, iar lungimea L (Fig. 6). Daca la baza nervurii temperatura este Tb, capatul din dreapta al nervurii este izolat termic.
Ecuatia de transfer termic (provine din (10) dar fara termenul generarii interne de caldura),

Fig. 6. Nervura de racire cu capat
izolat.
, (25)
si conditiile de contur pentru nervura de racire,
,
; (26)
,
, (27)
sunt scrise folosind notatia
:
; (28)
,
; (29)
,
. (30)
Ecuatia transferului de caldura, (28), se poate scrie sub forma
si admite ca solutie (vezi curs 3, ecuatia (7a)):
. (31)
Pentru aflarea necunoscutelor C1 si C2 se vor folosi conditiile de contur (29) si (30). Din (30) si (31) rezulta:
→
→
. (32)
Din (29) rezulta
→![]()
. (33)
Ecuatiile (32) si (33) alcatuiesc un sistem de doua ecuatii cu doua necunoscute. Inlocuind valoarea pentru C2 in (32) obtinem:
→
. (34)
Cu noile valori pentru C1 si C2 si (31) se obtine forma finala a campului termic:

. (35)
Fluxul de caldura ce se pierde prin baza nervurii:
=
(36)
Se observa ca pentru mL>>1, tgh(mL)→1 si regasim ecuatia (24).
Nervuri de racire cu capat ne-izolat

Fig. 7. Nervura de racire cu capat ne-izolat
Sa consideram o nervura de racire cu aria si perimetrul sectiunii trnasversale constante, A si p, iar lungimea L (Fig. 7). Daca la baza nervurii temperatura este Tb, la capatul din dreapta al nervurii are loc transfer de caldura prin convectie cu exteriorul. Ecuatia de transfer termic (provine din (10) dar fara termenul generarii interne de caldura),
, (37)
si conditiile de contur pentru nervura de racire,
,
; (38)
,
, (39)
sunt scrise folosind notatia
:
; (40)
,
; (41)
,
. (42)
Solutia ecuatiei (40) cu conditiile de contur (41) si (42) este:
(43)
EcuaTia generala a
transferului de caldura
Ecuatia generala a tranferului de caldura
Se intalneste la tragerea firelor si fibrelor sintetice, precum si in multe alte aplicatii, de exemplu, la analiza cablurilor electrice.

Fig. 8. Ecuatia generala a transferului de caldura. Tragerea
firelor sintetice.
Sa consideram cazul unui rezervor din care materialul sintetic iese la
o temperatura Tb, si curge cu o viteza constanta U in lungul axei x
dand nastere unui fir cu sectiune de arie si perimetru constant, A si p.
Acest material este racit prin convectie intr-un mediu cu temperatura T∞
si coeficientul de transfer termic h. Vom considera un volum elementar situat
intre abscisele x si
. Acest volum elementar nu este un sistem inchis (caci face
schimb de masa cu exteriorul). Pentru
acest volum elementar se scrie Legea I a Termodinamicii sub forma
, (44)
unde qi
sunt fluxurile de caldura schimbate de volum cu exteriorul. Se respecta regula
cunoscuta din Termodinamica potrivit careia un flux termic este pozitiv daca el
este primit de sistem si este negativ in caz contrar; wi sunt lucrurile mecanice (pe
unitatea de timp) schimbate de sistem cu exteriorul. Acestea sunt considerate
negative daca sunt efectuate de exterior asupra sistemului si pozitive in caz
contrar; E este energia interna a sistemului; t este timpul;
este fluxul masic, hin
este entalpia care intra in sistem iar hout este entalpia care iese
din sistem.
Pentru ca ne
intereseaza conditia de echilibru, cand campul termic nu variaza cu timpul,
si
.
Pentru Fig. 8, ecuatia (44) ia urmatoarea forma
, (45)
unde qx si qx+Δx sunt fluxuri termice datorate transferului termic prin conductie de-a lungul nervurii iar qh este fluxul termic ce se pierde prin convectie.
Folosim formula
pentru dezvoltarea in serie
:
,
si o rescriem
pentru
si
obtinand:
. (46)
(47)
Inlocuind (46) si (47) in (45), obtinem:
sau
(48)
Legea lui Fourier stabileste ca fluxul termic este proportional si de sens opus cu gradientul de temperatura. Matematic, aceasta afirmatie este descrisa, in cazul unidimensional, de ecuatia (49)
, (49)
unde k este
conductivitatea termica a materialului [W/mK], properietate ce se gaseste
experimental; temperatura
este o functie de
spatiu si timp.
Fluxul termic pierdur prin convectie:
(50)
Pentru demonstratie, se va considera
ca lucrul mecanic efectuat asupra sistemului (deci negativ ca valoare) este de
natura electrica. El se regaseste in sistem, datorita efectului Joule, sub
forma de aport (flux) termic,
[W/m3]
. (51)
Cat despre entalpia materialului;
(52)
iar fluxul masic
. (53)
iar
(53')
Inlocuind ecuatiile (4953') in ecuatia (48), obtinem ecuatia generala a transferului de cadura:
. (54)
Dupa simplificare, obtinem:
. (55)
Daca aria A si conductivitatea termica sunt constante iar campul termic este stationar, ecuatia (55) devine:
. (56)
Tinand cont de definitia difusivitatii termice,
, si notand
, (56) se scrie:
. (57)
Ecuatia (57) este ecuatia generala a transferului de caldura
Facand
transformarea
, (57) ia forma
. (58)
Aplicatii. Prelucrarea firelor sintetice

Fig. 9. Prelucrarea firelor sintetice.
Ecuatia de transfer termic,
, (59)
se rezolva in acest caz utilizand urmatoarele conditii de contur:
,
; (60)
,
. (61)
Folosind transformarea
, ecuatia de transfer termic si conditiile de contur iau forma:
, (62)
,
; (63)
,
. (64)
Solutia ecuatiei (62) are forma:
, (65)
unde l>0.
Aplicand conditia (64) solutiei (65), obtinem:
→
; (66)
Deci,
. (67)
Aplicand conditia (63) solutiei (67), deducem:
→
. (68)
Astfel, ecuatia campului termic, (67), devine:
. (69)
Pentru a afla ultima necunoscuta, l, se inlocuieste expresia campului termic, (69), in ecuatia de transfer termic, (62). Obtinem:
.
Dupa simplificari:
. (70)
Astfel, l este solutia ecuatiei de ordin doi (70):
;
Se alege valoarea pozitiva pentru l, asa cum s-a stabilit anterior.
. (71)
Aplicatii. Campul termic intr-un fir electric

Fig. 10. Campul termic intr-un fir
electric.
In cazul unui fir electric, nu exista curgere a materialului dar acesta se incalzeste datorita trecerii curentului electric, prin efect Joulle.
Ecuatia de transfer termic,
(72)
se rezolva in acest caz utilizand urmatoarele conditii de contur:
,
; (73)
,
. (74)
Folosind transformarea
, ecuatia de transfer termic si conditiile de contur iau forma:
, (75)
,
; (76)
,
. (77)
Solutia ecuatiei (75) este de forma:
, (78)
Aplicand conditia (74) solutiei (78), obtinem:
→
; (79)
Deci,
. (80)
Aplicand conditia (76) solutiei (80), deducem:
→
. (81)
Astfel, ecuatia campului termic, (80), devine:
. (82)
Solutia (82), trebuie sa verifice ecuatia (75):
→
→
(83)
![]()
. (84)
|
Politica de confidentialitate | Termeni si conditii de utilizare |
Vizualizari: 1438
Importanta: ![]()
Termeni si conditii de utilizare | Contact
© SCRIGROUP 2025 . All rights reserved